GM Service Manual Online
For 1990-2009 cars only
Makes
🢒
Pontiac
🢒
2001
🢒
Sunfire
🢒 Indicators
Indicators
Indicators
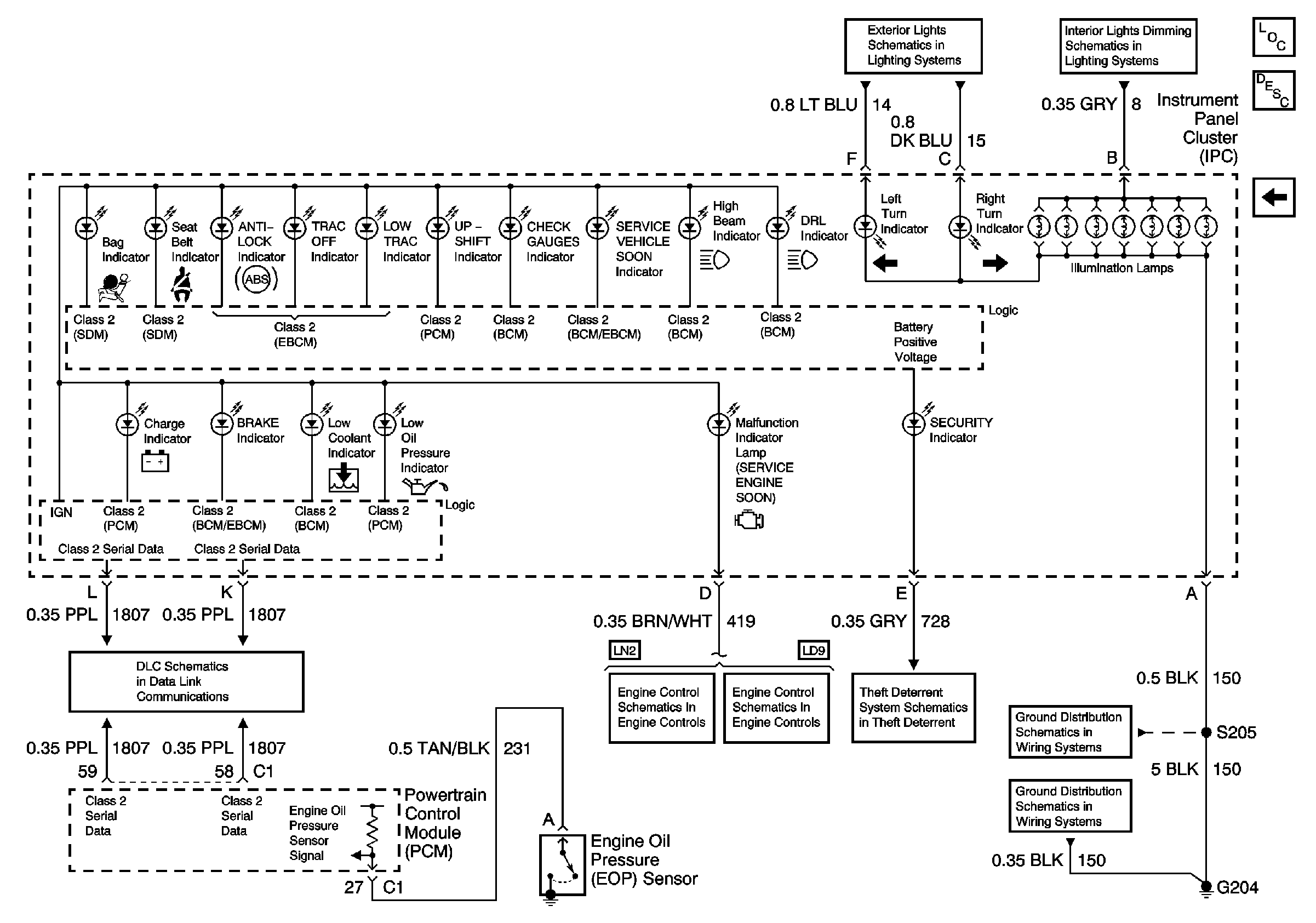
Master Electrical Component List
Gages
Lamp Controls, Rear Torn Lamps, and Indicators
Dimmer Controls
Module Power, Ground, Serial Data, and MIL
Module Power, Ground, Serial Data and MIL
Theft Deterrent Passlock™ Lock Cylinder
G204 1 of 2