GM Service Manual Online
For 1990-2009 cars only
Makes
🢒
Pontiac
🢒
2001
🢒
Sunfire
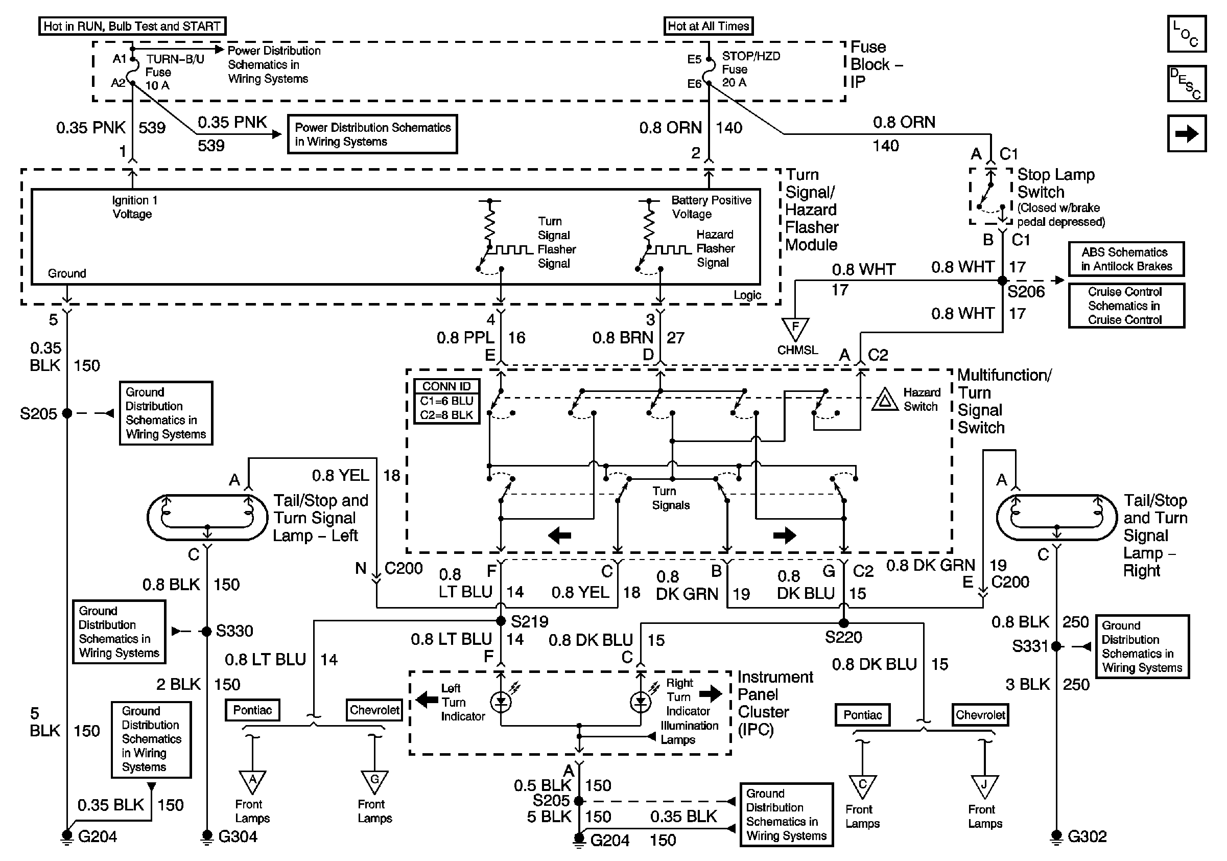
🢒 Lamp Controls, Rear Torn Lamps, and Indicators
Lamp Controls, Rear Torn Lamps, and Indicators
Lamp Controls, Rear Torn Lamps, and Indicators
Master Electrical Component List
Park Lamp Controls and Front Lamps - Pontiac
G204 1 of 2
Center High Mounted Stop Lamps
G204 1 of 2
Power, Ground, and Serial Data
Park Lamp Controls and Front Lamps - Chevrolet
Park Lamp Controls and Front Lamps - Pontiac
Rear Lamps
Rear Lamps
Park Lamp Controls and Front Lamps - Chevrolet
Park Lamp Controls and Front Lamps - Pontiac
Power, Ground, and Serial Data
Rear Lamps
Park Lamp Controls and Front Lamps - Chevrolet
Park Lamp Controls and Front Lamps - Pontiac