GM Service Manual Online
For 1990-2009 cars only
Makes
🢒
Pontiac
🢒
2003
🢒
Sunfire
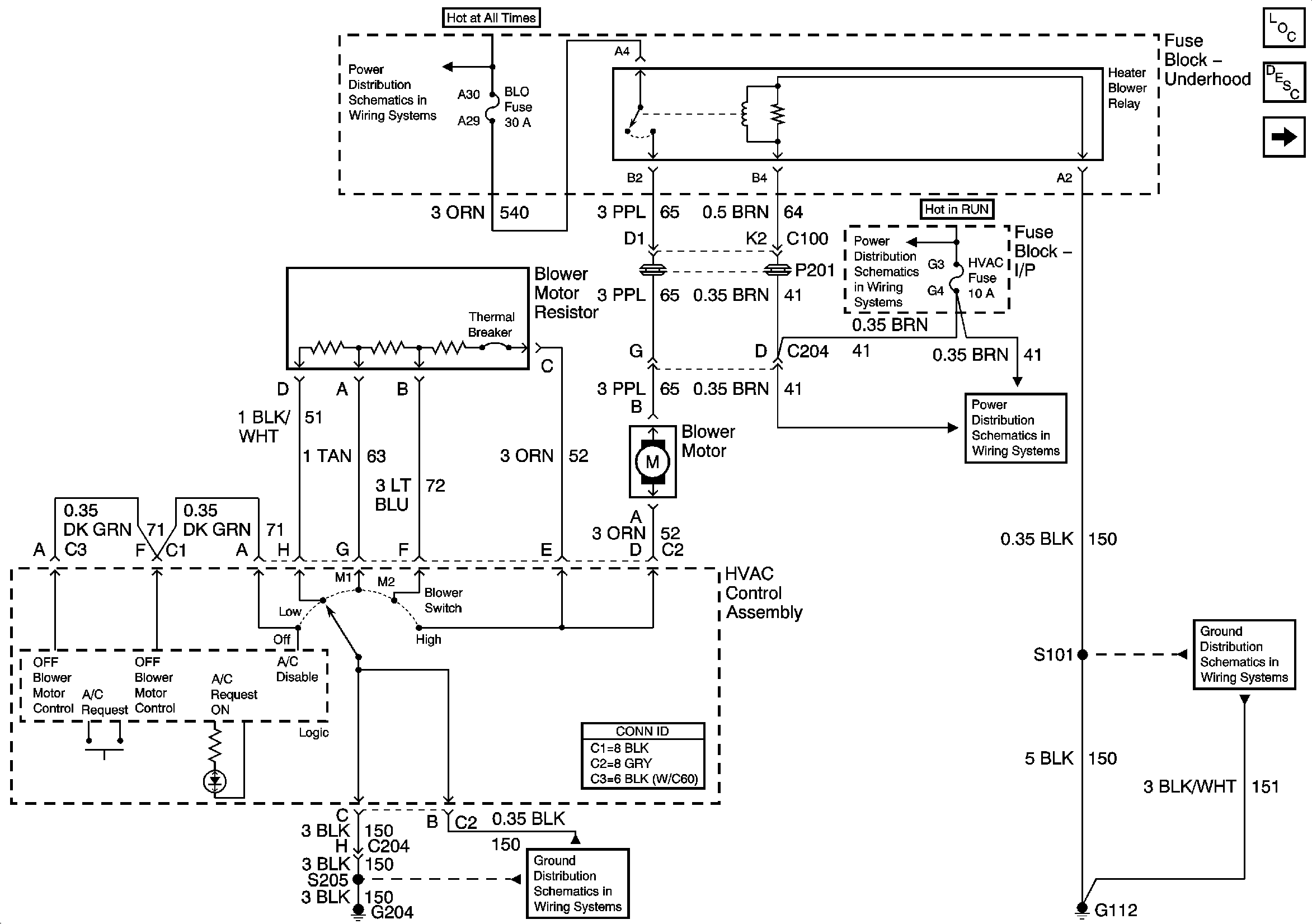
🢒 Blower Controls
Blower Controls
Blower Controls
Master Electrical Component List
Air Temperature Description and Operation
Air Delivery Controls
Fuse Block-Underhood B+ Buss Bar
Fuse Block-I/P BCM, WIPER, HVAC, 02 HTR, and PWR WDO Fuses
Fuse Block-I/P BCM, WIPER, HVAC, 02 HTR, and PWR WDO Fuses
G112
G204 2 of 2