GM Service Manual Online
For 1990-2009 cars only
Makes
🢒
Saturn
🢒
2007
🢒
AURA
🢒
Safety and Security
🢒
Supplemental Inflatable Restraints
🢒 SIR Schematics
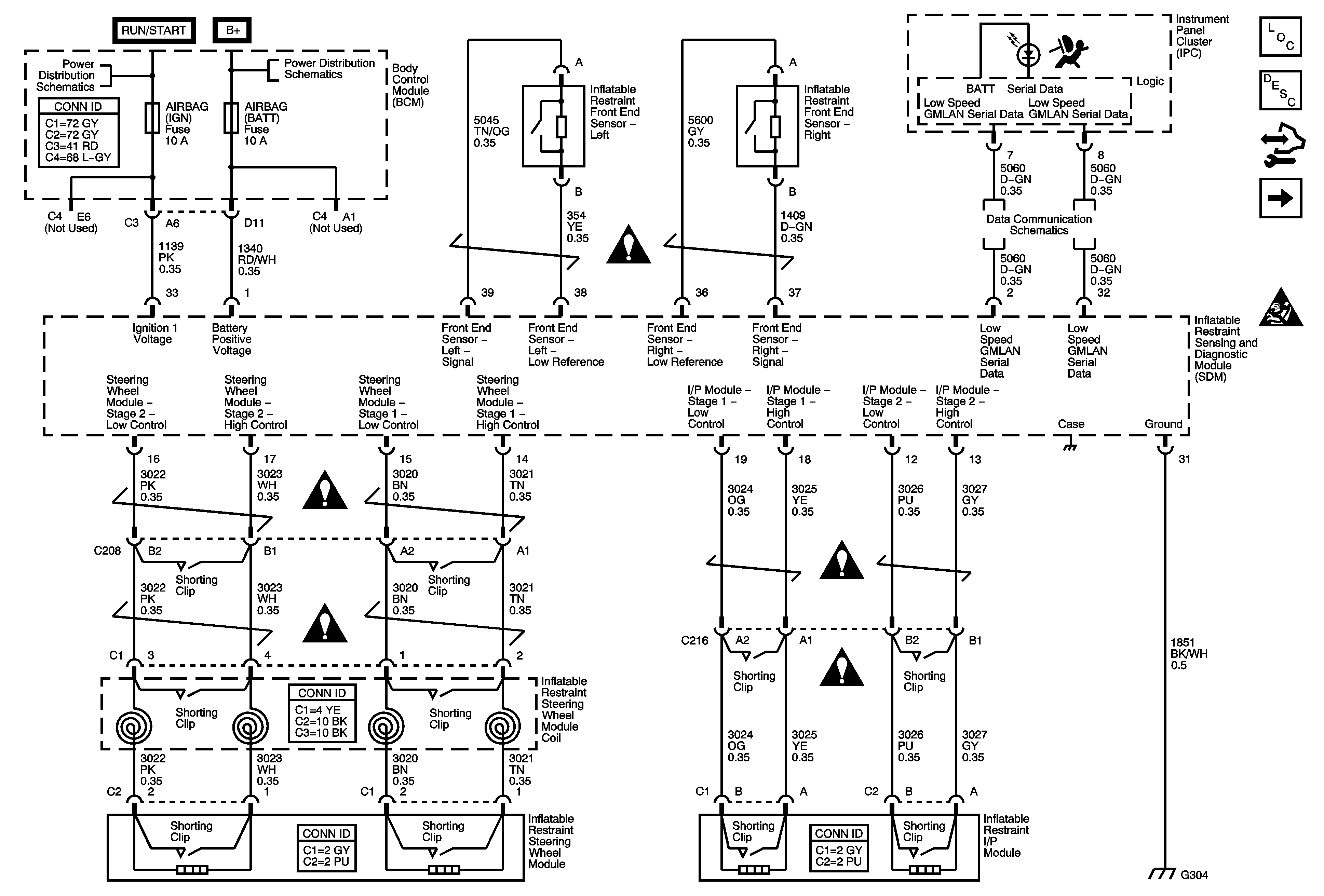
Figure
1:
Power, Ground and Sensors
Master Electrical Component List
SIR System Description and Operation
Control Module References
AY0
SIR Schematic Icons
Underhood Fuse Block IBCM (RUN/CRANK) Fuse, Body Control Module (BCM) Air Bag (IGN), EPS and RUN/CRANK Fuses
Underhood Fuse Block IBCM1, Body Control Module (BCM) AIRBAG (BATT), CLUSTER/THEFT, HVAC CTRL (BATT), IGN SENSOR and RADIO Fuses
SIR Schematic Icons
Low Speed Serial Data
SIR Schematic Icons
SIR Schematic Icons
SIR Schematic Icons
SIR Schematic Icons
Figure
2:
AY0
Master Electrical Component List
SIR System Description and Operation
Control Module References
Seat Belt Pretensioners
Power, Ground and Sensors
SIR Schematic Icons
SIR Schematic Icons
SIR Schematic Icons
SIR Schematic Icons
SIR Schematic Icons
SIR Schematic Icons
Figure
3:
Seat Belt Pretensioners
Master Electrical Component List
SIR System Description and Operation
Control Module References
Passenger Presence System
AY0
SIR Schematic Icons
SIR Schematic Icons
SIR Schematic Icons
SIR Schematic Icons
SIR Schematic Icons
Figure
4:
Passenger Presence System
Master Electrical Component List
SIR System Description and Operation
Control Module References
Seat Belt Pretensioners
SIR Schematic Icons
Power, Ground and Sensors
Underhood Fuse Block IBCM1, Body Control Module (BCM) AIRBAG (BATT), CLUSTER/THEFT, HVAC CTRL (BATT), IGN SENSOR and RADIO Fuses
Power, Ground and Sensors
G305
G203