GM Service Manual Online
For 1990-2009 cars only
Makes
🢒
Saturn
🢒
2005
🢒
ION
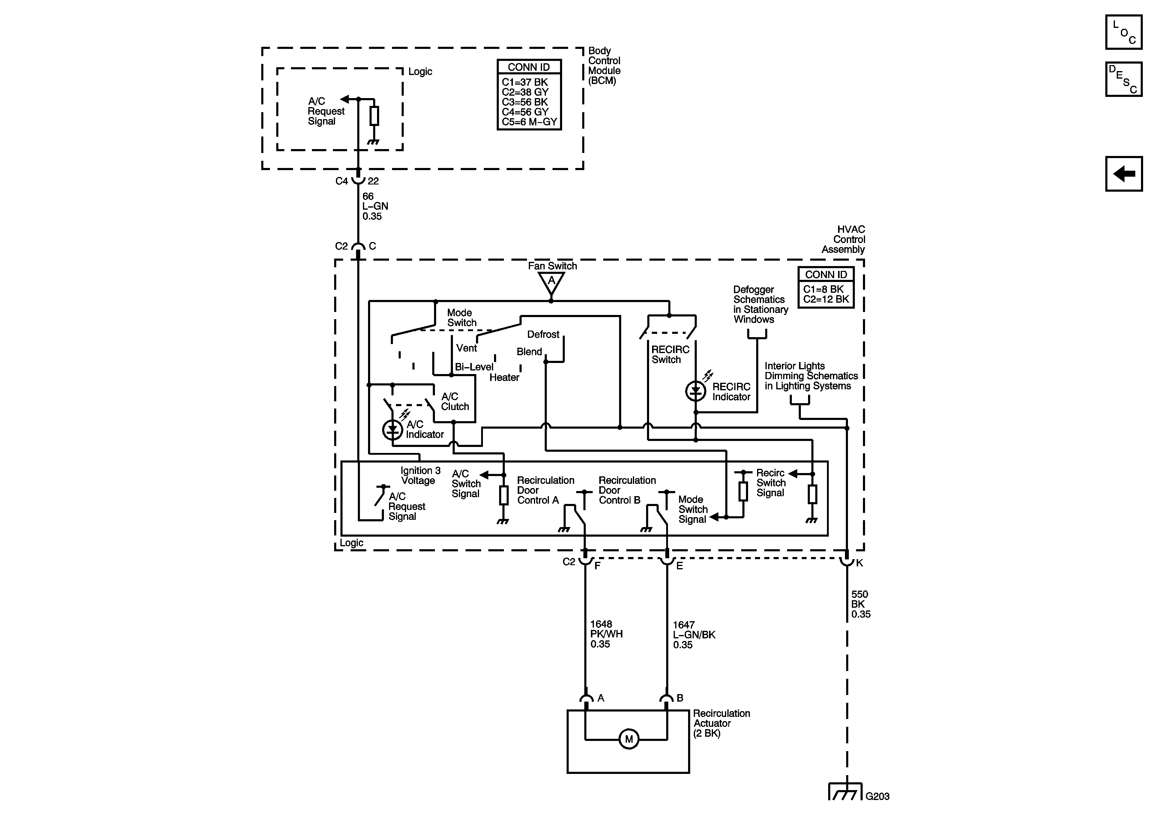
🢒 Air Recirculation Controls (C60)
Air Recirculation Controls (C60)
Air Recirculation Controls (C60)
Master Electrical Component List
Air Delivery Description and Operation
A/C Compressor Controls (C60)
G203
Blower Controls
Defogger Schematics
Interior Lights Dimming Schematics