GM Service Manual Online
For 1990-2009 cars only
Makes
🢒
Saturn
🢒
2007
🢒
ION
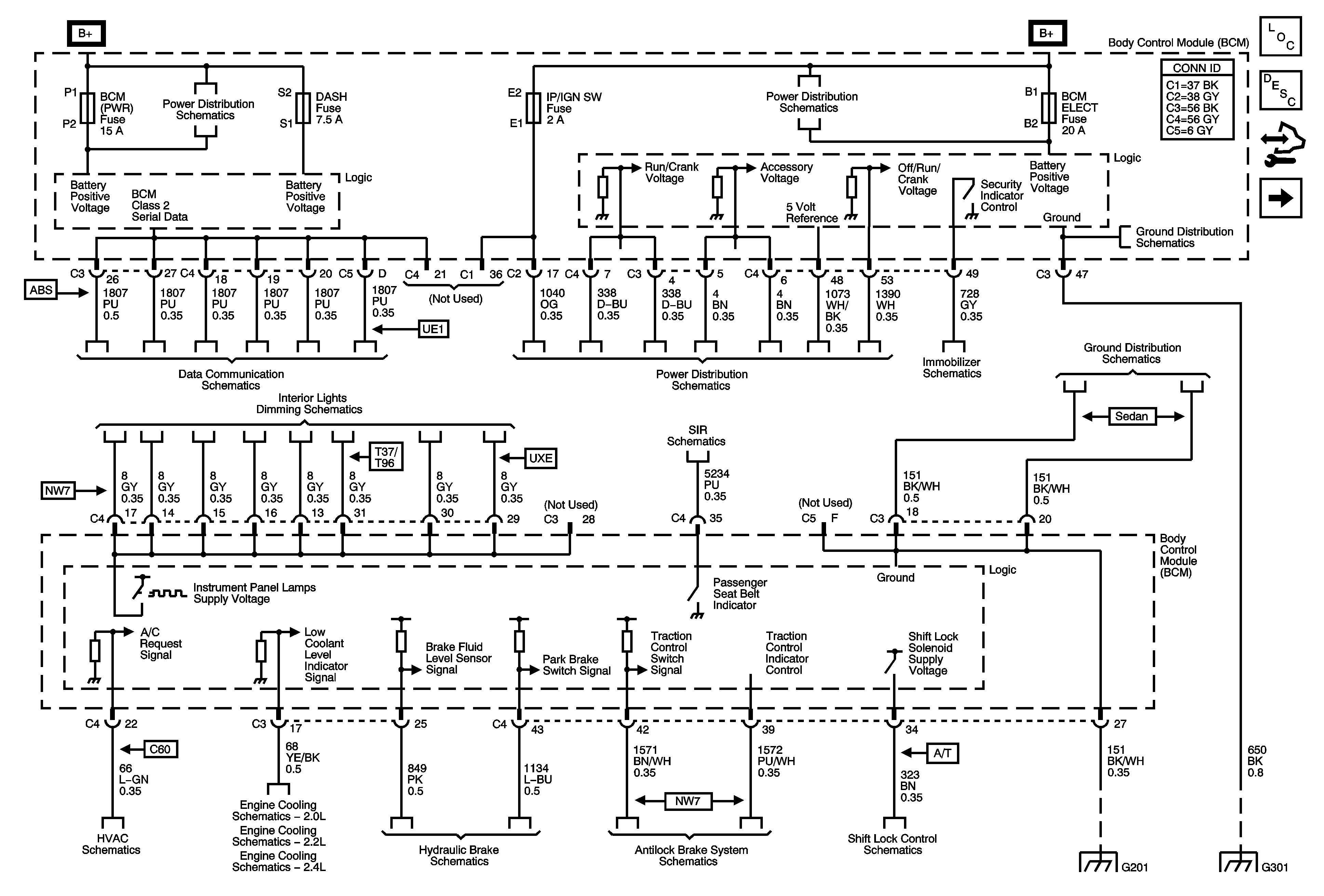
🢒 BCM Power, Ground and References to Brakes, Lights, Dimming, DLC, HVAC, Shift Lock, and Theft Deterrent
BCM Power, Ground and References to Brakes, Lights, Dimming, DLC, HVAC, Shift Lock, and Theft Deterrent
BCM Power, Ground, and References to Brakes, Lights, Dimming, DLC, HVAC, Shift Lock, and Theft Deterrent
Master Electrical Component List
Body Control System Description and Operation
Control Module References
References to Lighting - 1 of 2
BCM (PWR), DASH, IP BATT 1, IP BATT 1A, LIGHTER, ONSTAR, PARK PWR OUTLET, PWR WINDOWS, RADIO (BATT 1), RADIO (ACCY), SUNROOF, and WIPER SW Fuses
BCM, ELECT, CLUSTER/AOS, EPS (60A), FUEL PUMP, HVAC, IGN SW, IP BATT 2, RUN (IGN3), and STOP Fuses, RUN and Fuel Pump Relays
G301
Power, Ground, Class 2, and Low Speed GMLAN
Ignition Switch, RUN/CRANK Fuse, RUN/CRANK (IGN1) Relay
Vehicle Theft Deterrent
G201
Turn Signal/Multifunction Switch, Instrument Panel Cluster, I/P Dimmer Switch, Hazard Switch, Fog Lamp Switch, Traction Control Switch, and Radio
Passenger Presence System
Air Recirculation Controls - C60
2.0L
2.2L
2.4L
Brake Warning Schematics
Traction Control, DLC, and Indicators
Shift Lock Control Schematics
G201
G301