GM Service Manual Online
For 1990-2009 cars only
Makes
🢒
Buick
🢒
2000
🢒
Regal
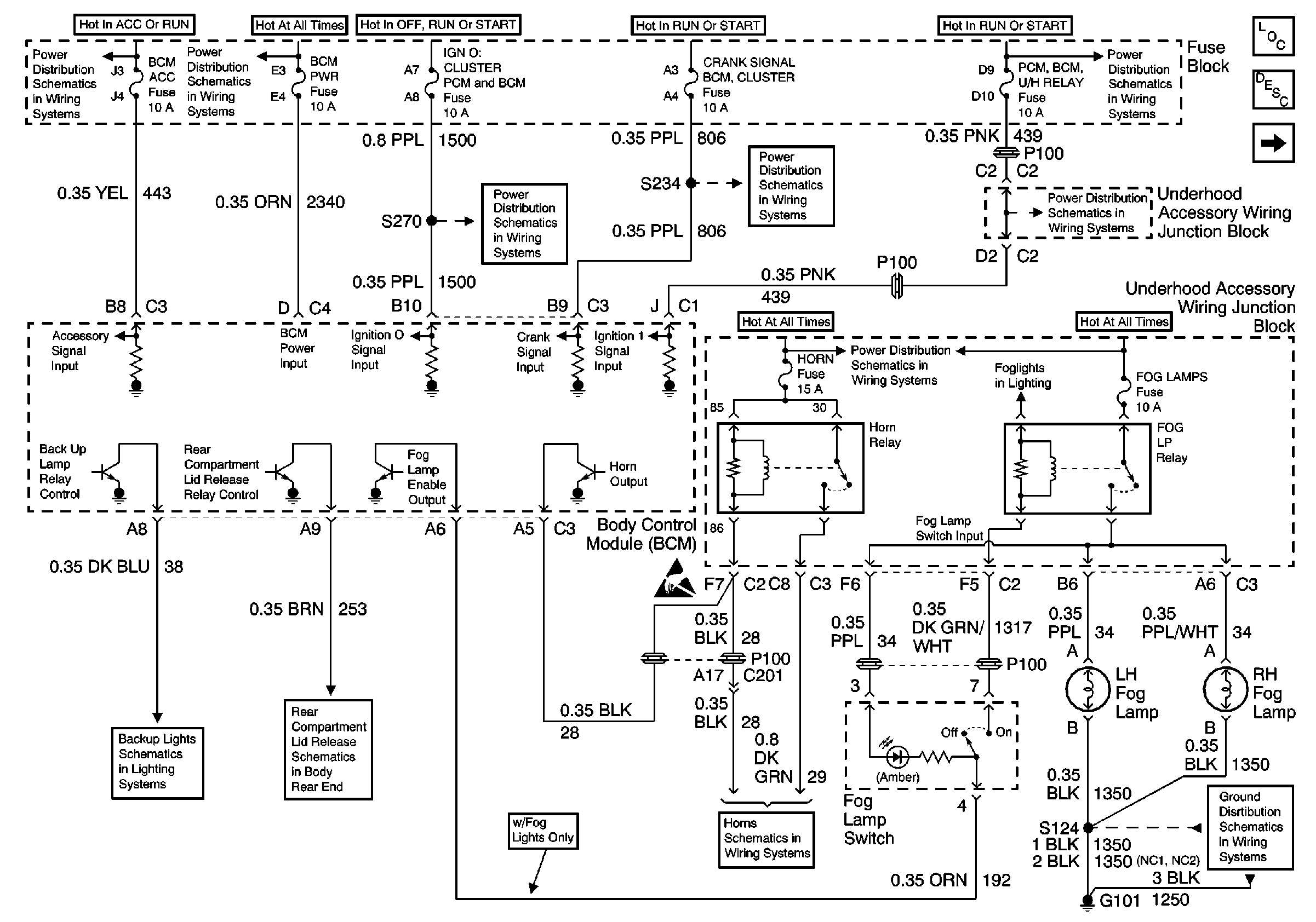
🢒 Power, Fog Lamp Switch, Fog lamp Relay and Horn Relay
Power, Fog Lamp Switch, Fog lamp Relay and Horn Relay
Power, Fog Lamp Switch, Fog lamp Relay and Horn Relay
UAWJB, RAP Relay, Ignition Switch, and Fuse Block
Battery, UAWJB, Fuse Block, Headlamp Switch, Parklamp and Headlamp Relay
Fuse Block Outside Rearview Mirror, Cluster, BCM, PCM, and BTSI Fuse
Release System Schematic
Handling ESD Sensitive Parts Notice
Fuse Block Outside Rearview Mirror, Cluster, BCM, PCM, and BTSI Fuse
UAWJB
Horns Schematic
UAWJB, Ignition Switch, and Fuse Block
Fuse Block, UAWJB, PCM, BCM, Cluster, Turn Signal Switch, and SDM Module
G101
Body Control Module Components
Body Control System Circuit Description
Power, RAP Relay, Headlamp Relay, Park Lamp Relay and Ambient LiGHT Sensor