GM Service Manual Online
For 1990-2009 cars only
Makes
🢒
Buick
🢒
2000
🢒
Regal
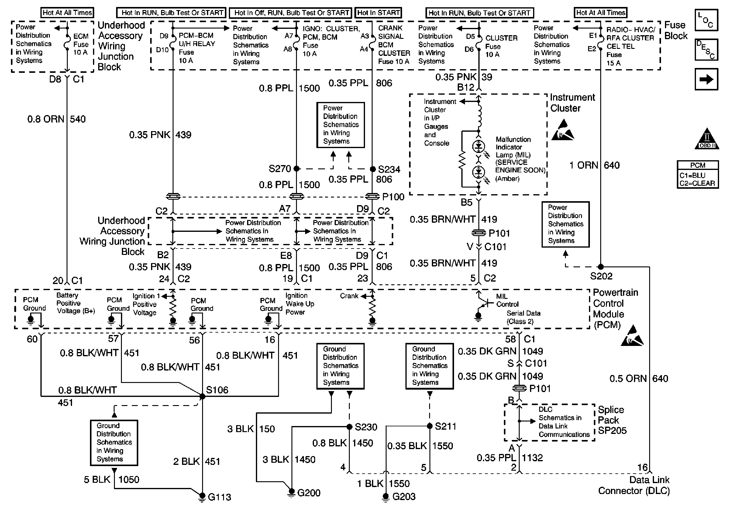
🢒 Power and Grounds
Power and Grounds
Power and Grounds
UAWJB, PCM, PNP Switch, and Backup Relay
Fuse Block, UAWJB, PCM, BCM, Cluster, Turn Signal Switch, and SDM Module
Fuse Block, UAWJB, PCM, BCM, Cluster, Turn Signal Switch, and SDM Module
G100, G113 and G113
Fuse Block Outside Rearview Mirror, Cluster, BCM, PCM, and BTSI Fuse
Fuse Block Outside Rearview Mirror, Cluster, BCM, PCM, and BTSI Fuse
G200
Fuse Block, UAWJB, PCM, BCM, Cluster, Turn Signal Switch, and SDM Module
IPC Class 2 Serial Data MIL Outputs and Engine Coolant Level Indicator Input
G203
Radio, HVAC, RFA, Cluster, Cel Tel, BCM Power, INADV Power Bus, Radio PRM Sound, and Cigar Lighter/Data Link Fuses
Handling ESD Sensitive Parts Notice
Radio, HVAC, RFA, Cluster, Cel Tel, BCM Power, INADV Power Bus, Radio PRM Sound, and Cigar Lighter/Data Link Fuses
Handling ESD Sensitive Parts Notice
Serial Data Class 2
Instrument Panel, Gages, and Console Component Views
Instrument Cluster Circuit Description
Crankshaft and Camshaft Position Sensors
OBD II Symbol Description Notice