GM Service Manual Online
For 1990-2009 cars only
Makes
🢒
Cadillac
🢒
2002
🢒
Escalade EXT
🢒 RAP Relay Controls
RAP Relay Controls
RAP Relay Controls
Master Electrical Component List
Power Windows Description and Operation
Window Switches and Motors-Front Doors
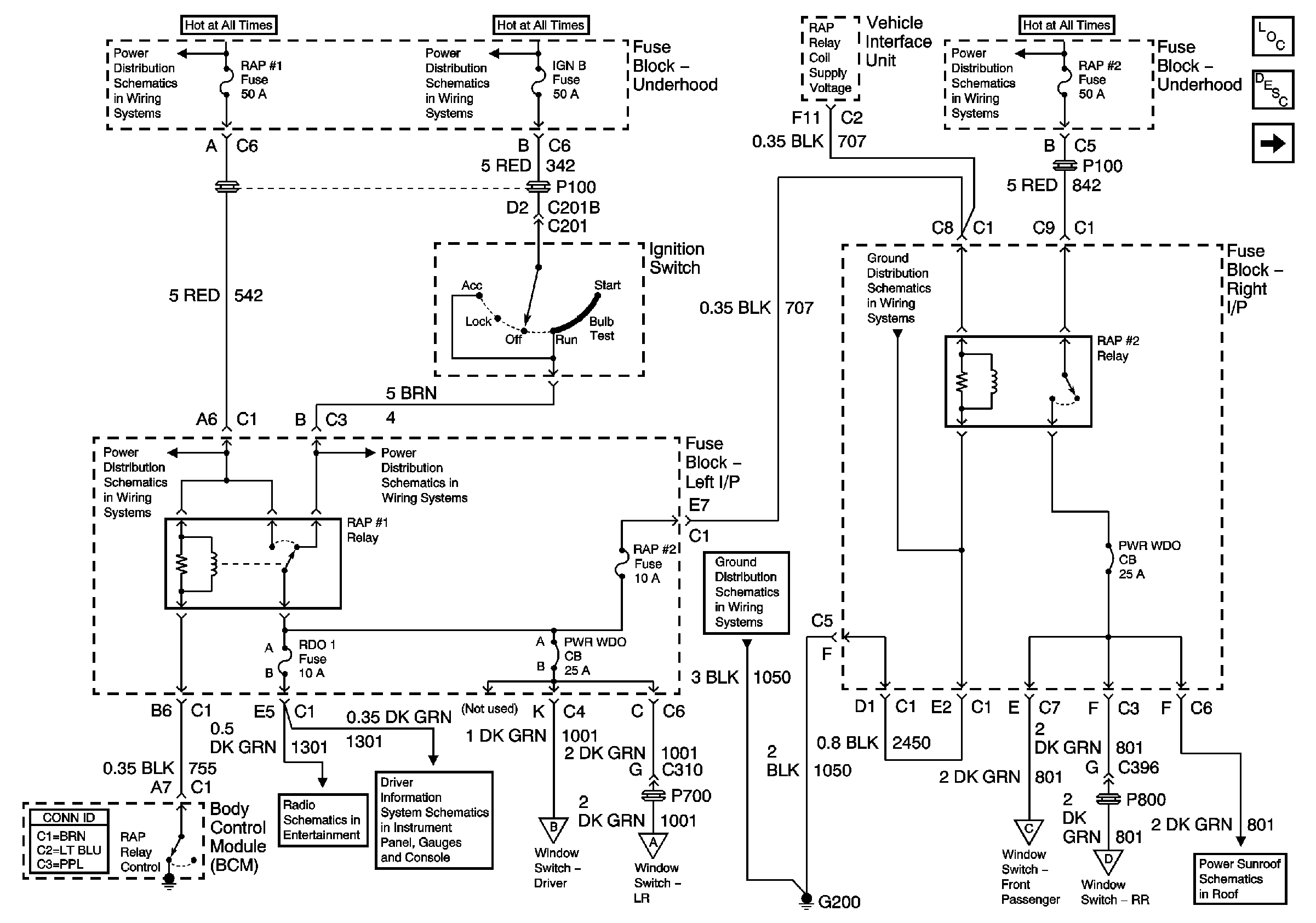
IGNITION, RUN, ACCESSORY, and RAP Bus Bars - RAP #1 and RAP #2 Fuses
IGNITION, RUN, ACCESSORY, and RAP Bus Bars - RAP #1 and RAP #2 Fuses
IGNITION, RUN, ACCESSORY, and RAP Bus Bars - RAP #1 and RAP #2 Fuses
G200 - 1 of 2
IGNITION, RUN, ACCESSORY, and RAP Bus Bars - RAP #1 and RAP #2 Fuses
IGNITION, RUN, ACCESSORY, and RAP Bus Bars - RAP #1 and RAP #2 Fuses
G200 - 1 of 2
Power, Ground and Subsystem References - Base
Driver Information Center (DIC)
Window Switches and Motors-Front Doors
Window Switches and Motor-LR
Window Switches and Motors-Front Doors
Window Switches and Motor-RR
2002 Power Sunroof