GM Service Manual Online
For 1990-2009 cars only
Makes
🢒
Cadillac
🢒
2000
🢒
Seville
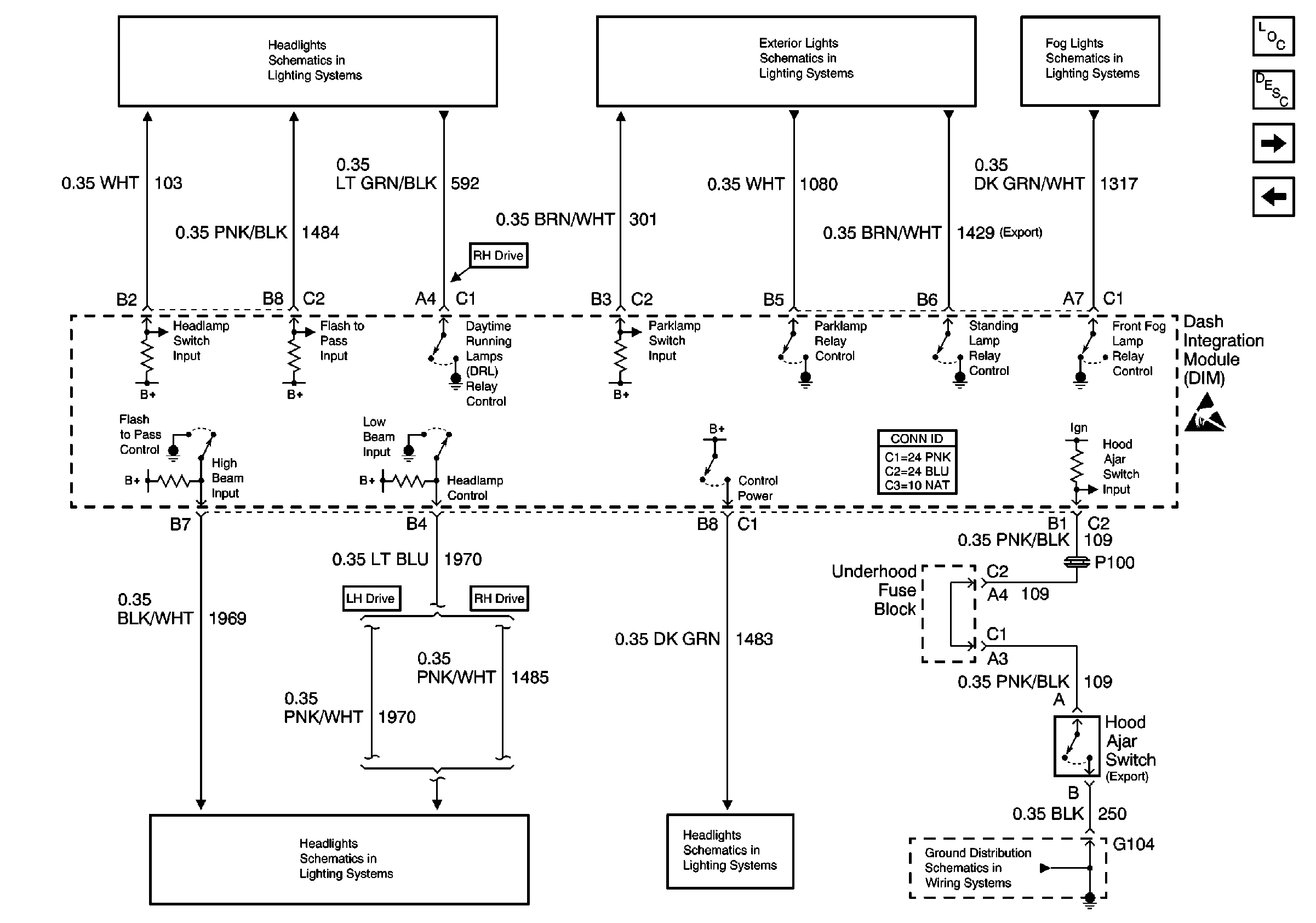
🢒 DIM Inputs and Outputs 1 of 2
DIM Inputs and Outputs 1 of 2
DIM Inputs and Outputs 1 of 2
Body Control Module Components
Body Control System Circuit Description
DIM Inputs and Outputs 2 of 2
DIM Ignition Inputs
Handling ESD Sensitive Parts Notice
Headlamp Switch, Ambient Light Sensor
Headlamp Switch, PRK LP Relay
Fog Lights Schematics
Low Beam Headlamps
DRL, High Beam Headlamps, Headlamp Dimmer Switch
G104