GM Service Manual Online
For 1990-2009 cars only
Makes
🢒
Cadillac
🢒
2000
🢒
Seville
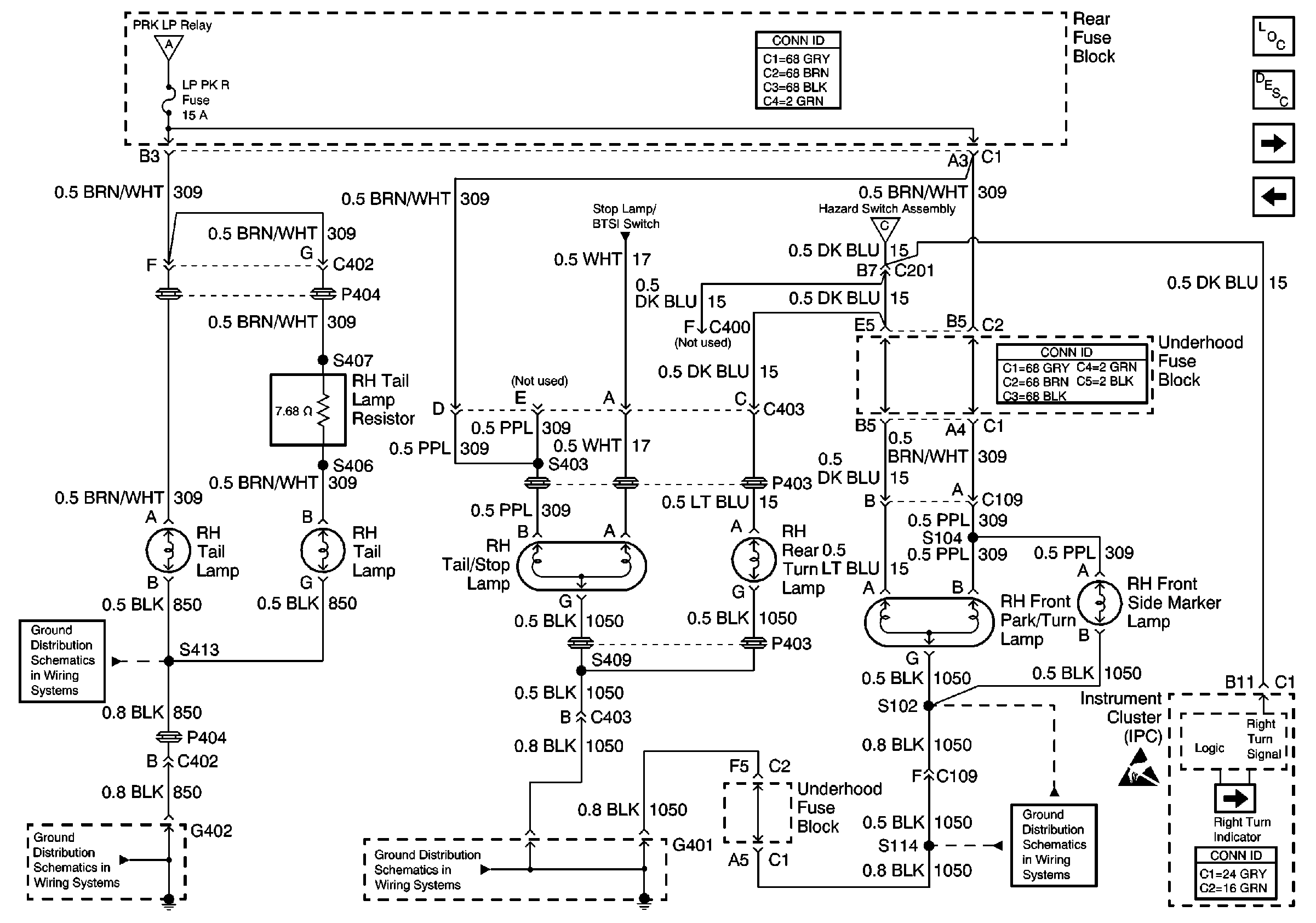
🢒 RH Exterior Lamps
RH Exterior Lamps
RH Exterior Lamps
Lighting Systems Components
Exterior Lights Circuit Description
LH Exterior Lamps
Stop Lamps
Handling ESD Sensitive Parts Notice
Headlamp Switch, PRK LP Relay
G402 2 of 2
G402 2 of 2
G401 1 of 3
G401 3 of 3
Hazard Switch Assembly