GM Service Manual Online
For 1990-2009 cars only
Makes
🢒
Cadillac
🢒
2000
🢒
Seville
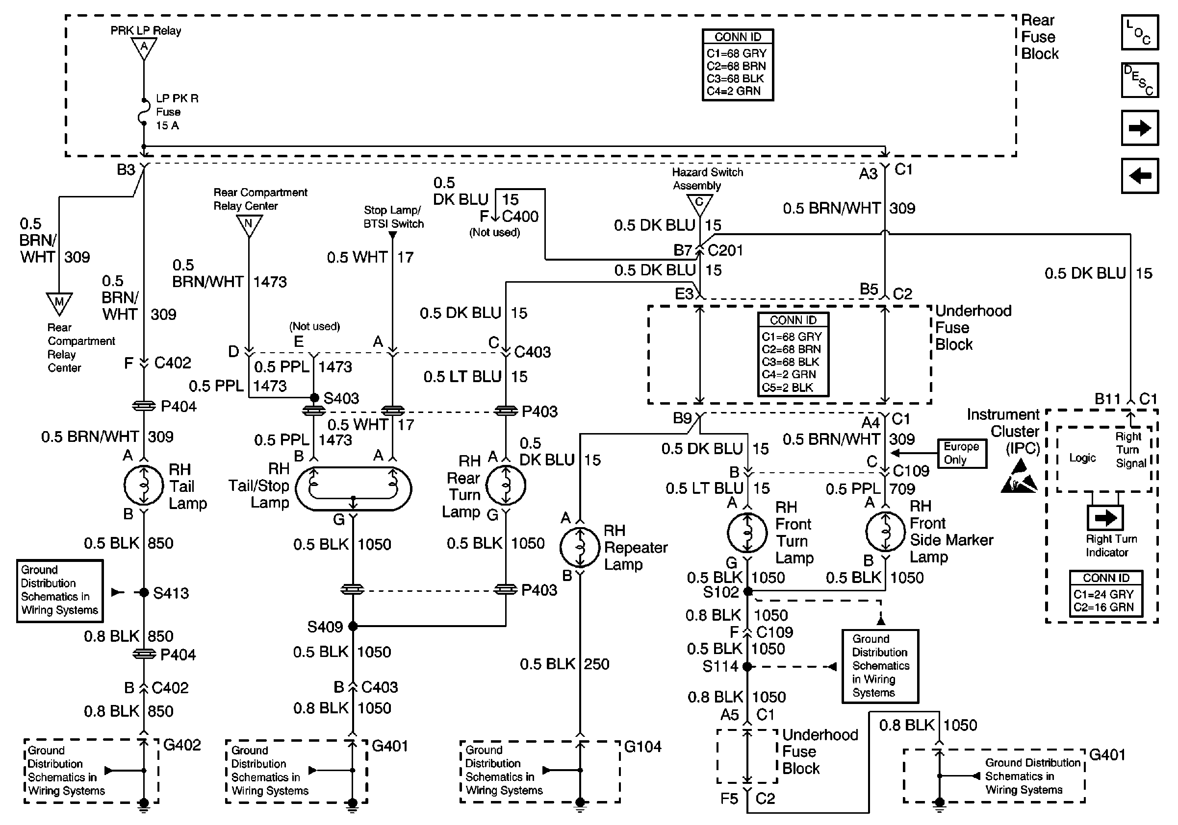
🢒 RH Exterior Lamps
RH Exterior Lamps
RH Exterior Lamps
Lighting Systems Components
Exterior Lights Circuit Description
Handling ESD Sensitive Parts Notice
LH Exterior Lamps
Stop Lamps
Headlamp Switch, PRK LP Relay
Hazard Switch Assembly
Position Lamps
Position Lamps
G402 2 of 2
G402 2 of 2
G401 1 of 3
G104
G401 3 of 3
G401 3 of 3