GM Service Manual Online
For 1990-2009 cars only
Makes
🢒
Cadillac
🢒
2000
🢒
Seville
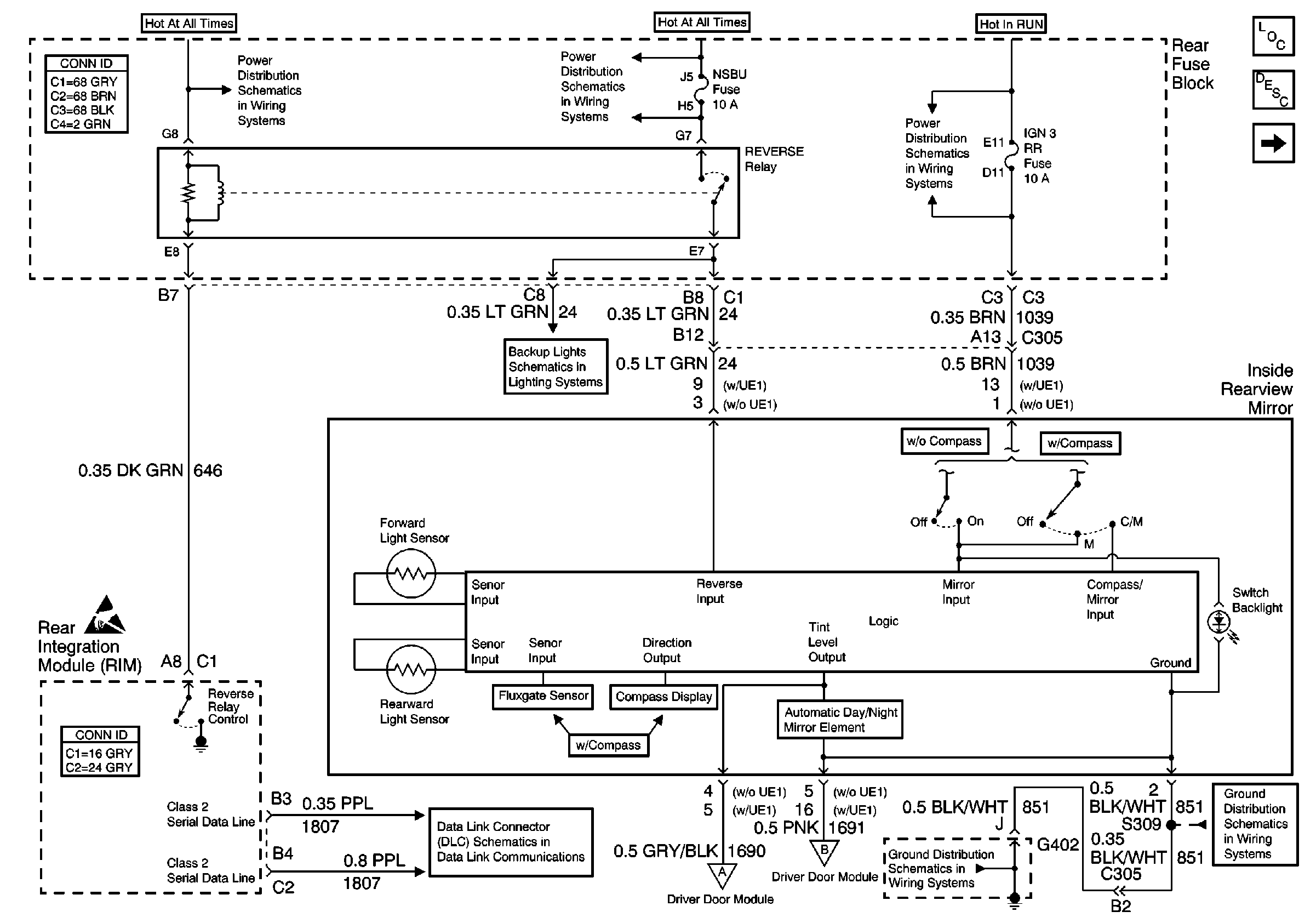
🢒 Inside Mirror
Inside Mirror
Inside Mirror
Stationary Windows Components
Automatic Day-Night Mirrors Circuit Description
Handling ESD Sensitive Parts Notice
NSBU, F/PMP, CVRTD and BODY Fuses
IGN 3 RR Fuses
Class 2 Serial Data Line (LH Drive)
Backup Lights Schematics
LH Outside Mirror
LH Outside Mirror
LH Outside Mirror
G402 1 of 2
G402 1 of 2
NSBU, F/PMP, CVRTD and BODY Fuses