GM Service Manual Online
For 1990-2009 cars only
Makes
🢒
Chevrolet
🢒
2000
🢒
Astro - 2WD
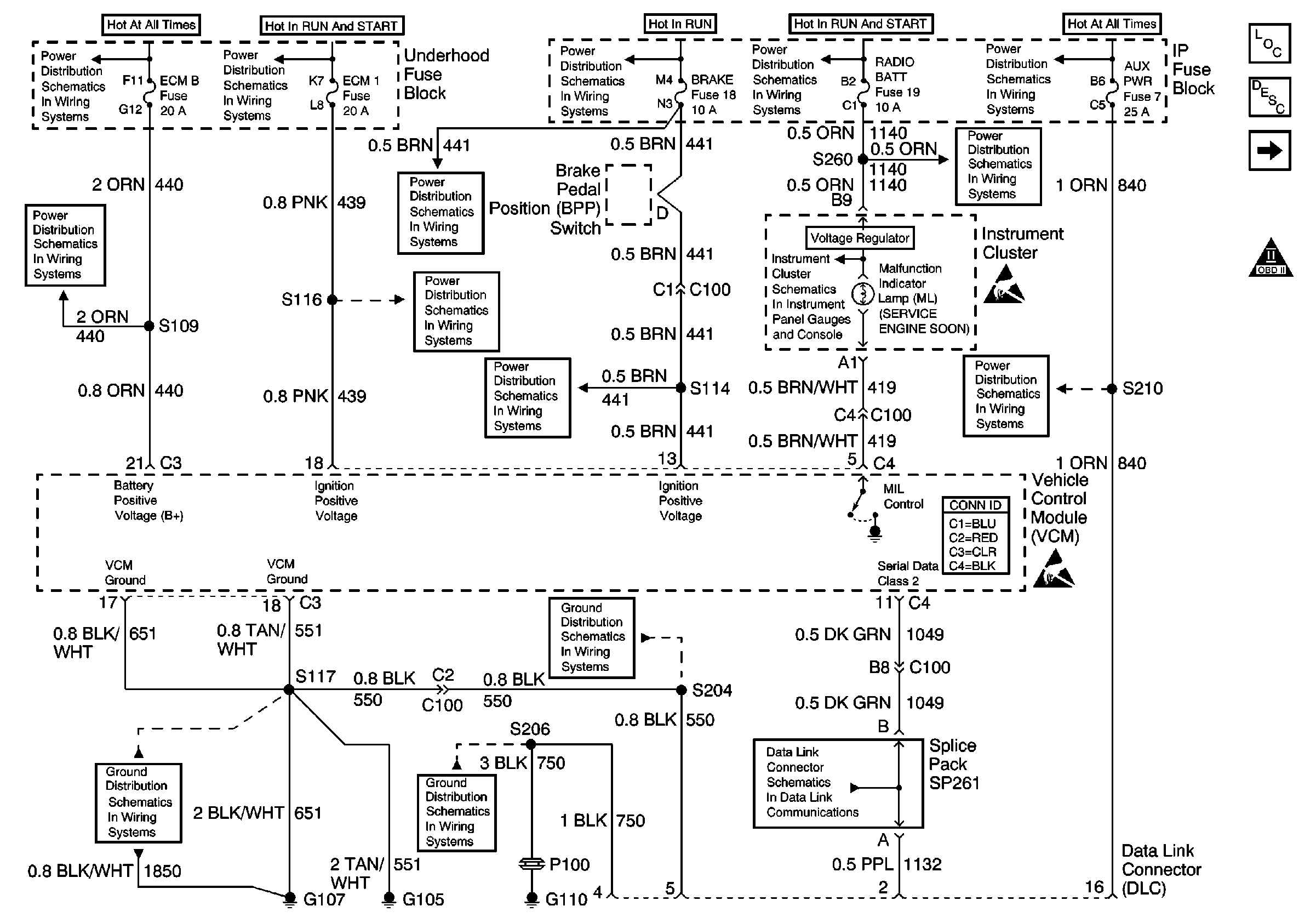
🢒 Power and Ground
Power and Ground
Power and Ground
Engine Controls Components
Vehicle Control Module Description
Ignition System Controls
OBD II Symbol Description Notice
Handling ESD Sensitive Parts Notice
Handling ESD Sensitive Parts Notice
HTD MIR/RR DEFOG, A/C COMP, HORN, ECM-B Fuse
IGN-A Fuse and Ignition Switch
HTR-A/C Fuse 12, BRAKE Fuse 18 and CRUISE Fuse 6
CIG LTR Fuse 13, RADIO BATT Fuse 19 and CRANK Fuse 8
BATT and LIGHTING Fuse
HTD MIR/RR DEFOG, A/C COMP, HORN, ECM-B Fuse
HTR-A/C Fuse 12, BRAKE Fuse 18 and CRUISE Fuse 6
ECM-1 Fuse
HTR-A/C Fuse 12, BRAKE Fuse 18 and CRUISE Fuse 6
CIG LTR Fuse 13, RADIO BATT Fuse 19 and CRANK Fuse 8
ILLUM, TRANS, and GAUGES Fuse, and Grounds
STOP/HAZ Fuse 1 and AUX PWR Fuse 7
G105 and G107
G105 and G107
G110 (1 of 2)
Data Link Schematics (1 of 2)