GM Service Manual Online
For 1990-2009 cars only
Makes
🢒
Chevrolet
🢒
2001
🢒
Astro - 2WD
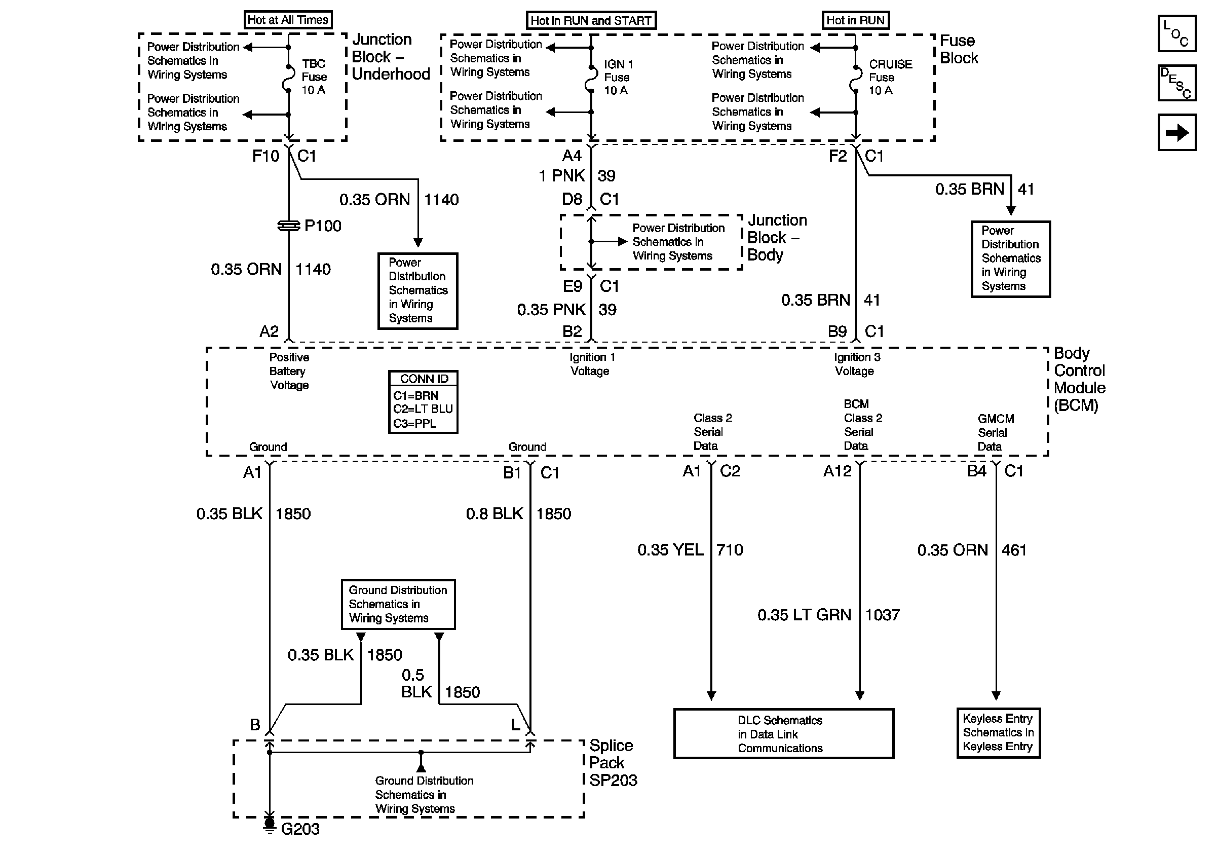
🢒 Power, Ground, and Serial Data
Power, Ground, and Serial Data
Power, Ground, and Serial Data
Master Electrical Component List
Body Control System Description and Operation
Exterior Lighting Systems References
B+ Bus Bar
IGNITION, RUN, and START Bus Bar
IGNITION, RUN, ACCESSORY, and RAP Bus Bars, RAP #1 and RAP #2 Fuses
HDLP Relay, TBC, FOG LP, LT HDLP, and RT HDLP Fuses
BRAKE, CRUISE, HTR A/C, RR WPR, WS WPR, and SEO ACCY Fuses
HDLP Relay, TBC, FOG LP, LT HDLP, and RT HDLP Fuses
IGN 1, AIR BAG, and SEO IGN Fuses
BRAKE, CRUISE, HTR A/C, RR WPR, WS WPR, and SEO ACCY Fuses
G203 - 1 of 4
G203 - 1 of 4
SP205
Key In Ignition and Turn Signal Shime