GM Service Manual Online
For 1990-2009 cars only
Makes
🢒
Chevrolet
🢒
2001
🢒
Astro - 2WD
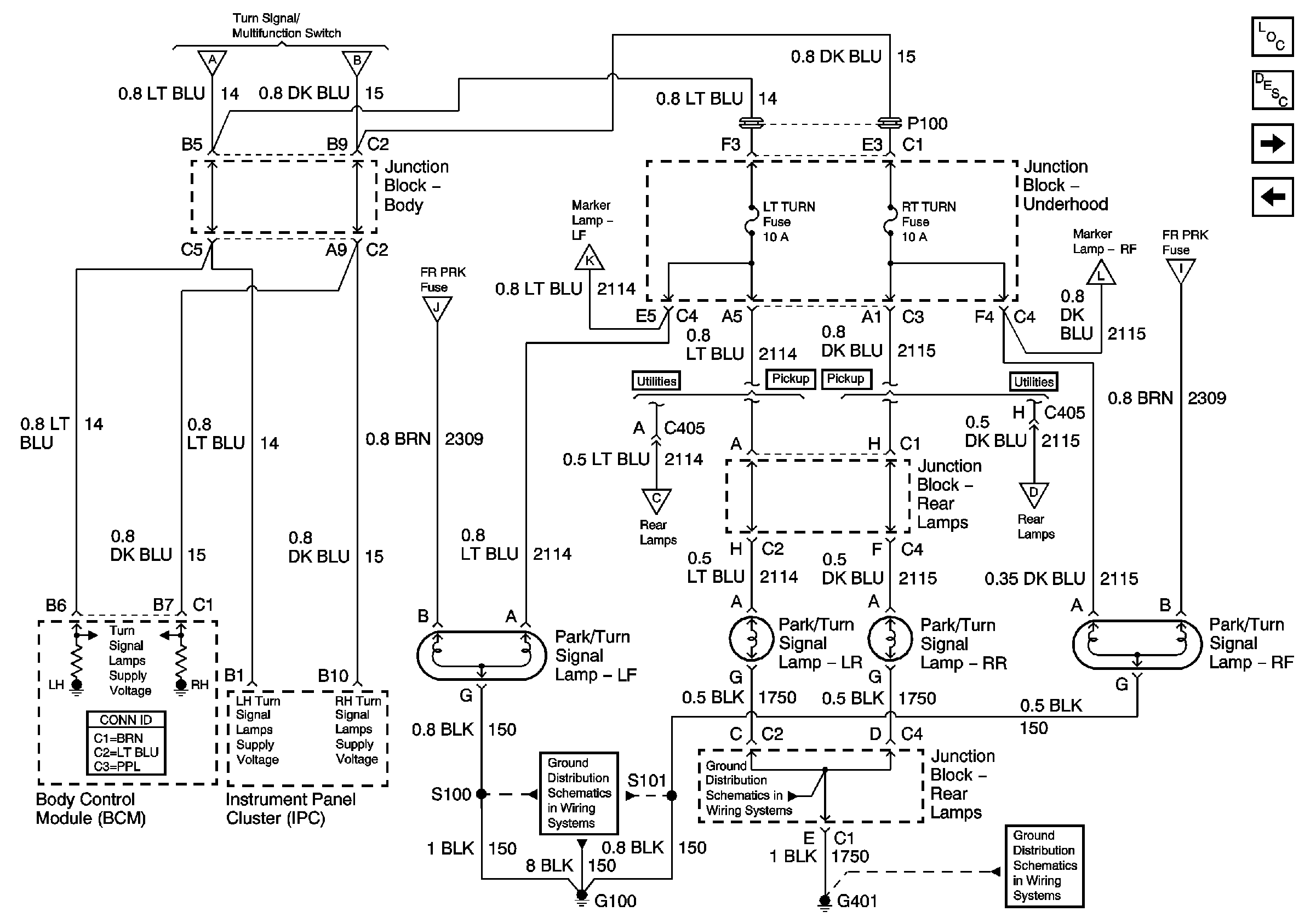
🢒 LT TURN Fuse, RT TURN Fuse, and Turn Signal Lamps
LT TURN Fuse, RT TURN Fuse, and Turn Signal Lamps
LT TURN Fuse, RT TURN Fuse, and Turn Signal Lamps
Master Electrical Component List
Exterior Lighting Systems Description and Operation
PARK LPS Fuse, Headlamp Switch, FR PRK, TRL PRK, LR PRK and RR PRK Fuses
STOP LPS, HAZ LP, and TURN Fuses
STOP LPS, HAZ LP, and TURN Fuses
STOP LPS, HAZ LP, and TURN Fuses
PARK LPS Fuse, Headlamp Switch, FR PRK, TRL PRK, LR PRK and RR PRK Fuses
PARK LPS Fuse, Headlamp Switch, FR PRK, TRL PRK, LR PRK and RR PRK Fuses
PARK LPS Fuse, Headlamp Switch, FR PRK, TRL PRK, LR PRK and RR PRK Fuses
PARK LPS Fuse, Headlamp Switch, FR PRK, TRL PRK, LR PRK and RR PRK Fuses
License Lamps, Tail/Stop Lamps, and Turn Signal Lamps - Utility
License Lamps, Tail/Stop Lamps, and Turn Signal Lamps - Utility
G100 and G110
G401 - w/Rear Bussing Block
G401 - w/Rear Bussing Block