GM Service Manual Online
For 1990-2009 cars only
Makes
🢒
Chevrolet
🢒
2001
🢒
Blazer - 2WD
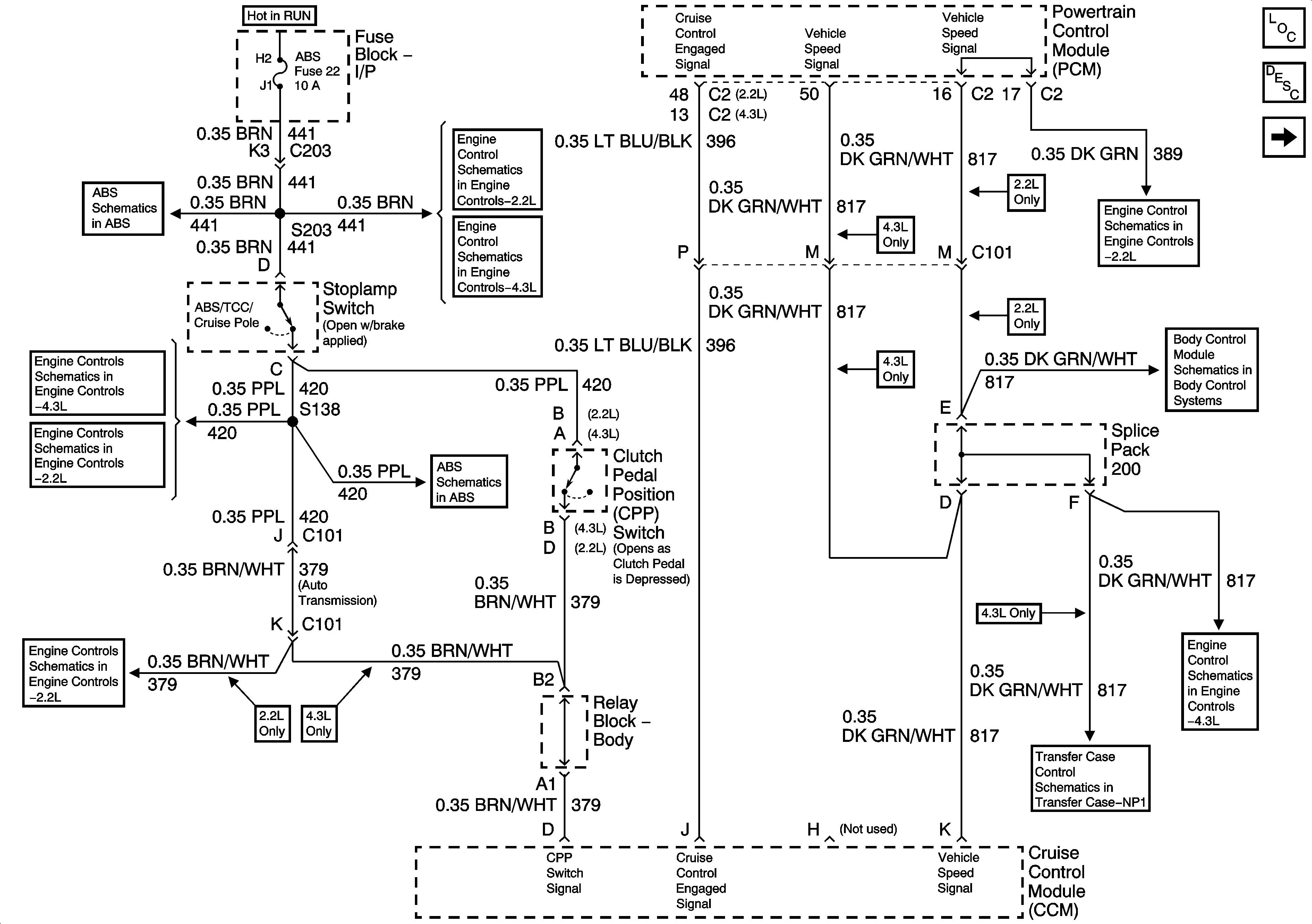
🢒 Clutch Pedal Position Switch, Stoplamp Switch, PCM and Cruise Control Module
Clutch Pedal Position Switch, Stoplamp Switch, PCM and Cruise Control Module
Clutch Pedal Position Switch, Stoplamp Switch, PCM and Cruise Control Module
Master Electrical Component List
Cruise Control Description and Operation
CRUISE Fuse, Multifunction Switch and Cruise Control Module
Power and Ground
Brake Switch Input
IAC, EVAP Valve Controls, and Stop Lamp Switch Input w/ A/T
IAC, EVAP Valve Controls, and Stop Lamp Switch Input w/ A/T
Brake Switch Input
Power and Ground
Vehicle Speed Sensor (VSS) Signal
Seat Belt Switch, Headlamp Ambient Light Sensor and PCM
Front Axle Indicator Switch and Powertrain Control Module (PCM)
Vehicle Speed Signal, Transfer Case Shift Control Module and 4WD IndicatOr Switch