GM Service Manual Online
For 1990-2009 cars only
Makes
🢒
Chevrolet
🢒
2001
🢒
Blazer - 2WD
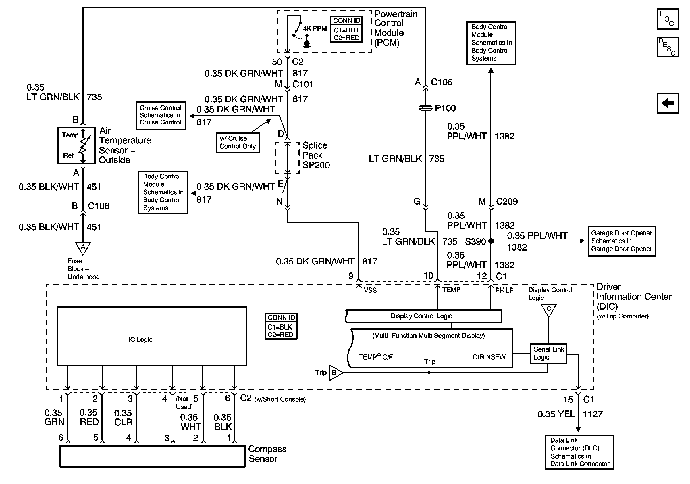
🢒 Air Temperature Sensor - Outside (w/ Trip Computer)
Air Temperature Sensor - Outside (w/ Trip Computer)
Air Temperature Sensor - Outside (w/ Trip Computer)
Master Electrical Component List
Driver Information Center (DIC) Description and Operation
Power and Ground (w/ Trip Computer)
Power and Ground (w/ Trip Computer)
Clutch Pedal Position Switch, Stoplamp Switch, PCM and Cruise Control Module
Seat Belt Switch, Headlamp Ambient Light Sensor and PCM
Automatic Transmission Preference Switch
Garage Door Opener Schematics
Power and Ground (w/ Trip Computer)
Power and Ground (w/ Trip Computer)
SP201 (4.3L)