GM Service Manual Online
For 1990-2009 cars only
Makes
🢒
Chevrolet
🢒
2002
🢒
Chevy C Silverado - 2WD
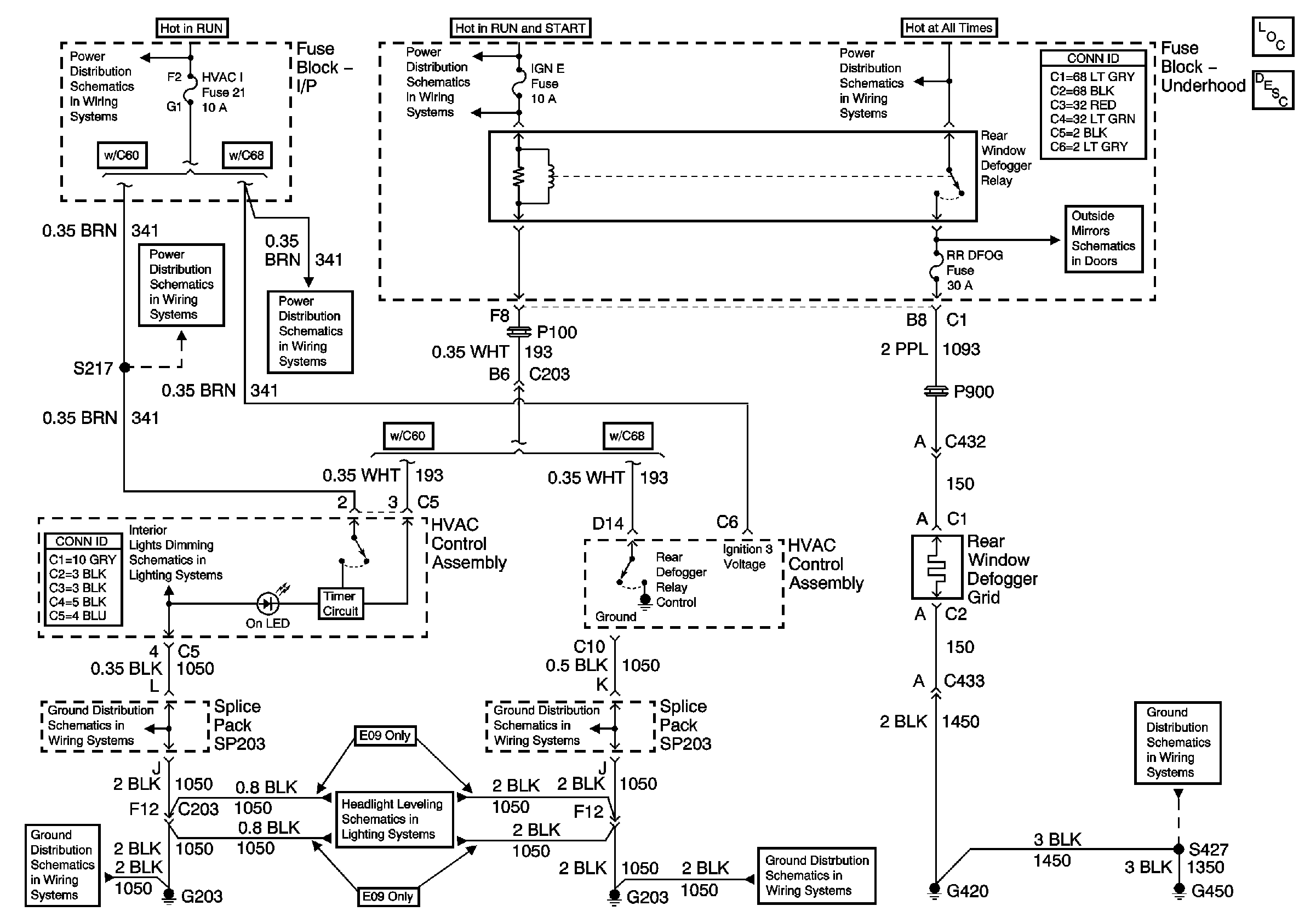
🢒 Defogger Schematics
Defogger Schematics
Master Electrical Component List
Rear Window Defogger Description and Operation
Ign ACC, RUN and RAP Bus Bar
HVAC I Fuse
HVAC I Fuse
Ign RUN and START Bus Bar
B+ Bus Bar
Heated Mirrors
ILLUM Fuse 12
G203 and G204 (Utility w/ Manual A/C)
G203 and G204 (Utility w/ Manual A/C)
Headlight Leveling Schematics
G203 and G204 (Utility w/ Automatic A/C)
G203 and G204 (Utility w/ Automatic A/C)
G420,G450 and S427 (Utility and Crew Cab)