GM Service Manual Online
For 1990-2009 cars only
Makes
🢒
Chevrolet
🢒
2002
🢒
Chevy C Silverado - 2WD
🢒 Engine Data Sensors - Electronic Throttle Controls - APP Sensor
Engine Data Sensors - Electronic Throttle Controls - APP Sensor
Engine Data Sensors - Electronic Throttle Controls - APP Sensor
Master Electrical Component List
Powertrain Control Module Description
Engine Data Sensors - Electronic Throttle Controls - TAC Motor and TP Sensor
Engine Data Sensors - H02S
OBD II Symbol Description Notice
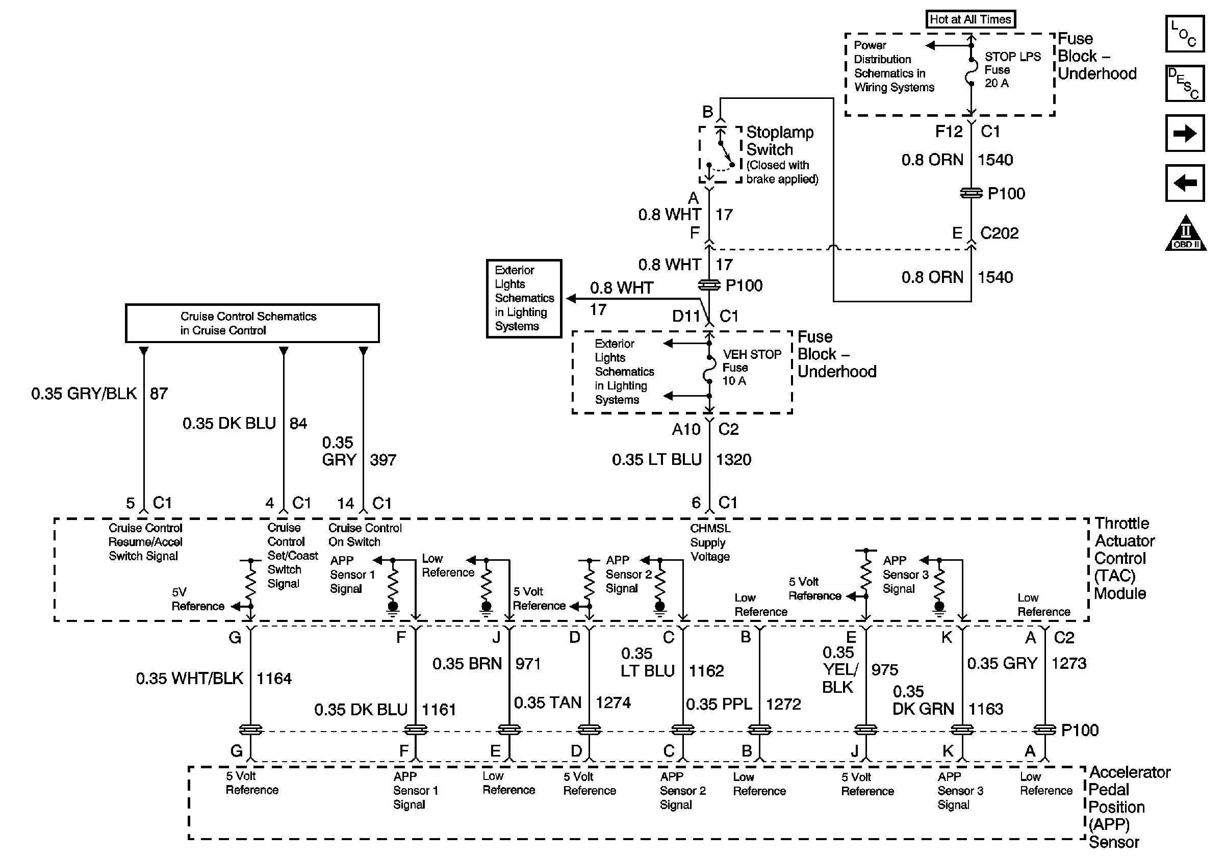
Cruise Control ON/OFF Switch, STOP LPS Fuse, and Accelerator Pedal Position (APP) Sensor - Gas w/ETC
Turn Signal/Multifunction Switch and Stop Lamp Switch Controls
Turn Signal/Multifunction Switch and Stop Lamp Switch Controls
Stop, Turn, and Hazard Bus Bars