GM Service Manual Online
For 1990-2009 cars only
Makes
🢒
Chevrolet
🢒
2003
🢒
Chevy C Silverado - 2WD
🢒 Power and Ground
Power and Ground
Power and Ground
Master Electrical Component List
Engine Control Module Description
MIL Control and Serial Data
OBD II Symbol Description Notice
B+ Bus Bar (Diesel) - 2 of 3
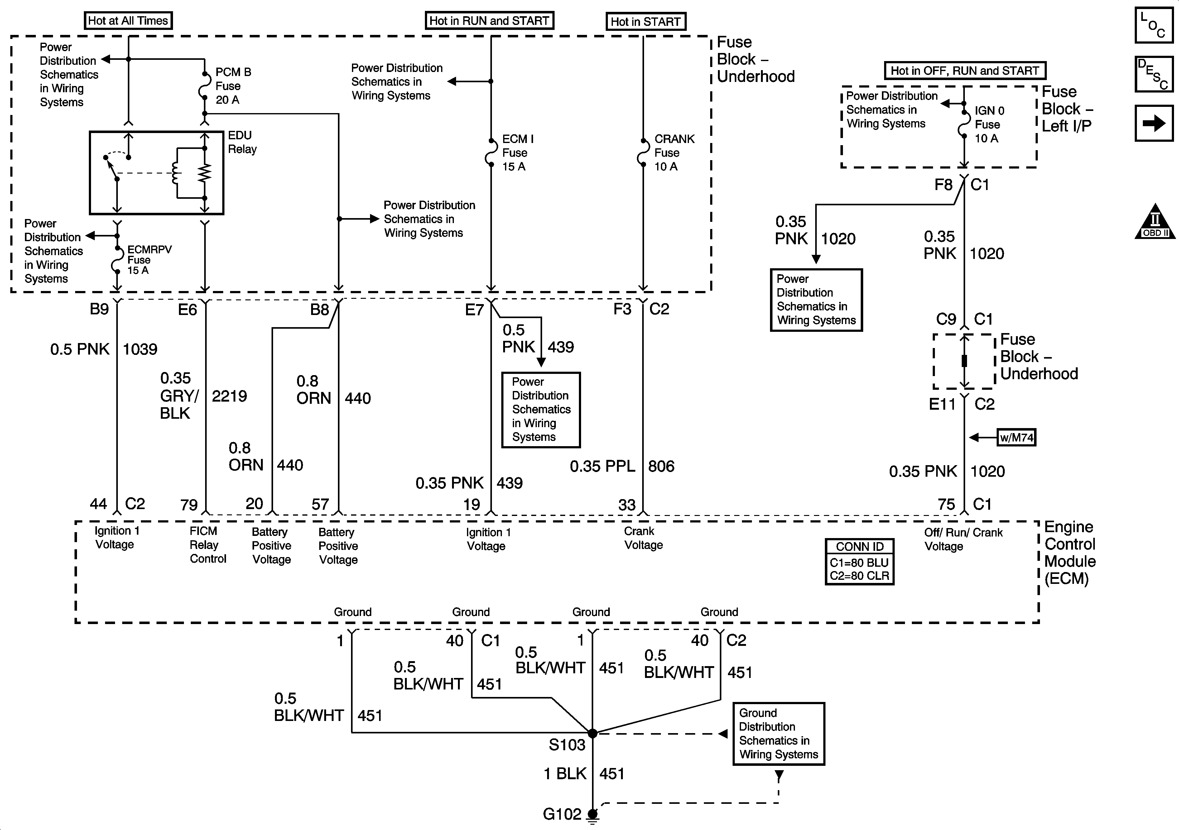
ECM, ECMRPV, EDU, EDU Relay - Diesel Only
IGN 1 Relay Bus, SEO 2, RR DEFOG, SEO IGN, B/U LP
ECM, ECMRPV, EDU, EDU Relay - Diesel Only
IGN 0 , TBC IGN 0, TBC ACCY, SEO ACCY, W/S WIPER, RR WIPER
IGN 0 , TBC IGN 0, TBC ACCY, SEO ACCY, W/S WIPER, RR WIPER
FUEL HT and ECM I Fuses - Diesel Only
G102, G103-Gas