GM Service Manual Online
For 1990-2009 cars only
Makes
🢒
Chevrolet
🢒
2004
🢒
Chevy C Silverado - 2WD
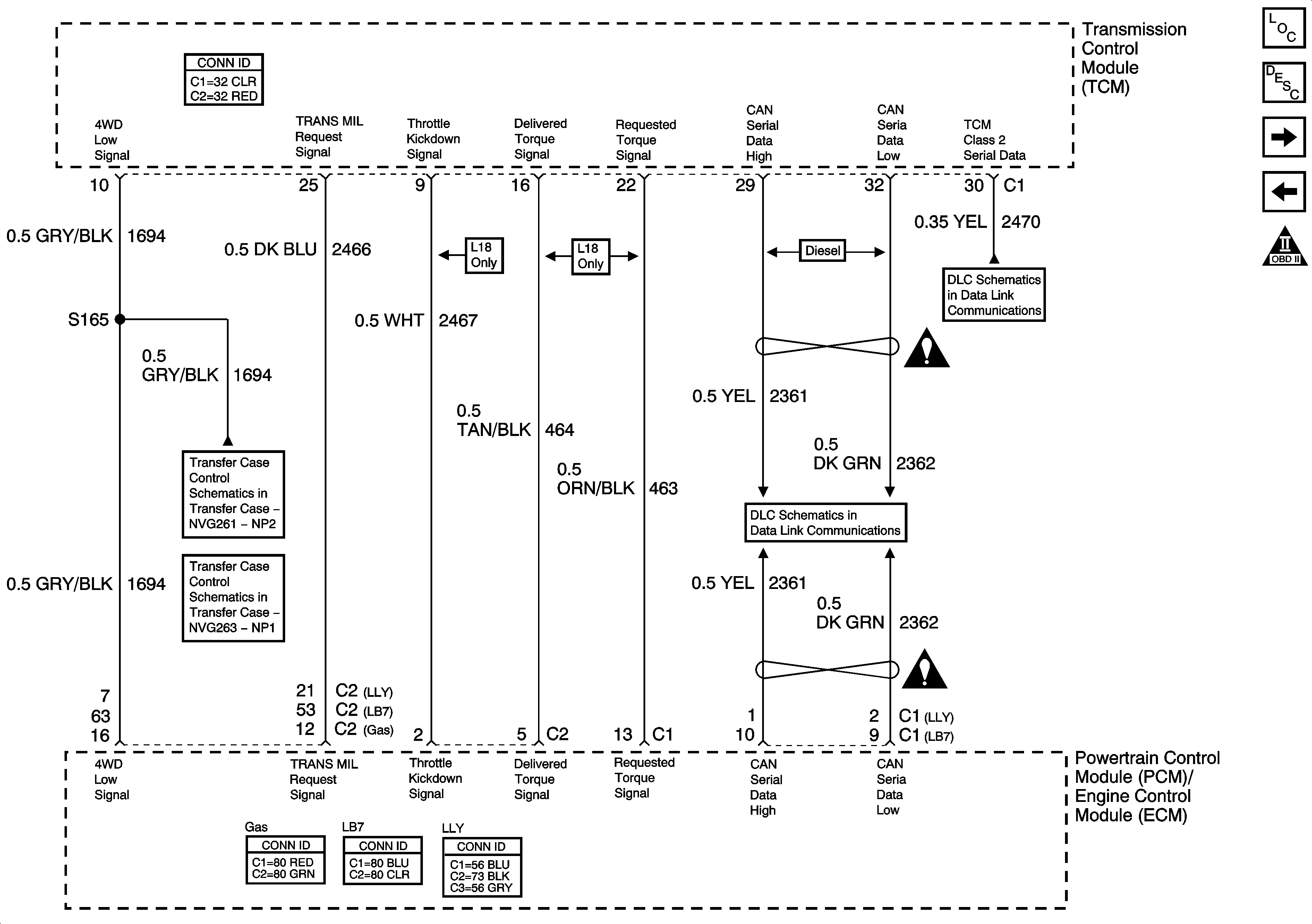
🢒 MIL Control, Serial Data and Torque Signals
MIL Control, Serial Data and Torque Signals
MIL Control, Serial Data and Torque Signals
Master Electrical Component List
Electronic Component Description
Shift Solenoids and PNP Signals
Power, Ground and Brake Switch
OBD II Symbol Description Notice
Transfer Case Control Schematics
Power, Ground, Class 2 Serial Data and Transfer Case Encoder Motor
SP205 - 1 of 2
Automatic Transmission Schematic Icons
Controller Area Network (CAN) - Diesel
Automatic Transmission Schematic Icons