GM Service Manual Online
For 1990-2009 cars only
Makes
🢒
Chevrolet
🢒
1998
🢒
Chevy P42 Commercial Chassis
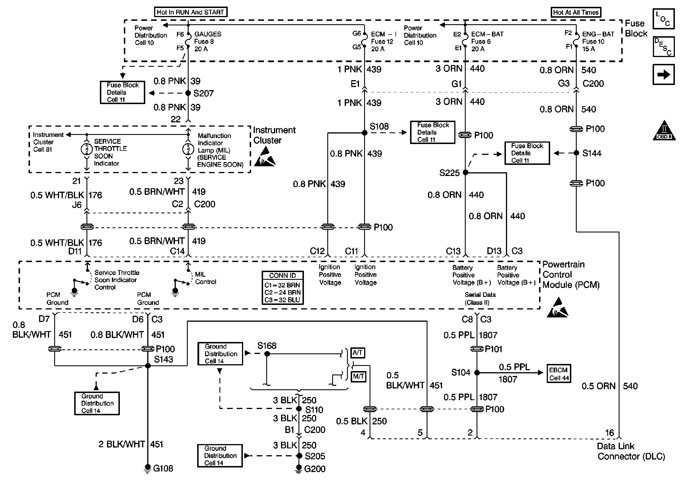
🢒 Cell 23: PCM Power and Grounding, MIL, and DLC
Cell 23: PCM Power and Grounding, MIL, and DLC
Cell 23: PCM Power and Grounding, MIL, and DLC
Engine Controls Components L57 EFI
Powertrain Control Module Description
Cell 23: Glowplug Control (California)
OBD II Symbol Description Notice
Cell 81: Indicators
Cell 11: Gauges fuse
Cell 10: Ignition Switch and Fuse Block
Handling ESD Sensitive Parts Notice
Cell 10: Fuse Block and Headlamp Switch
Cell 11: ECM-BAT and ENG-BAT fuses
Handling ESD Sensitive Parts Notice
Cell 44: Diesel, ABS Power and Grounding, DLC Output
Cell 14: G200
Cell 14: S110 [L57]
Cell 14: G108 [L57]