GM Service Manual Online
For 1990-2009 cars only
Makes
🢒
Chevrolet
🢒
2000
🢒
Corvette
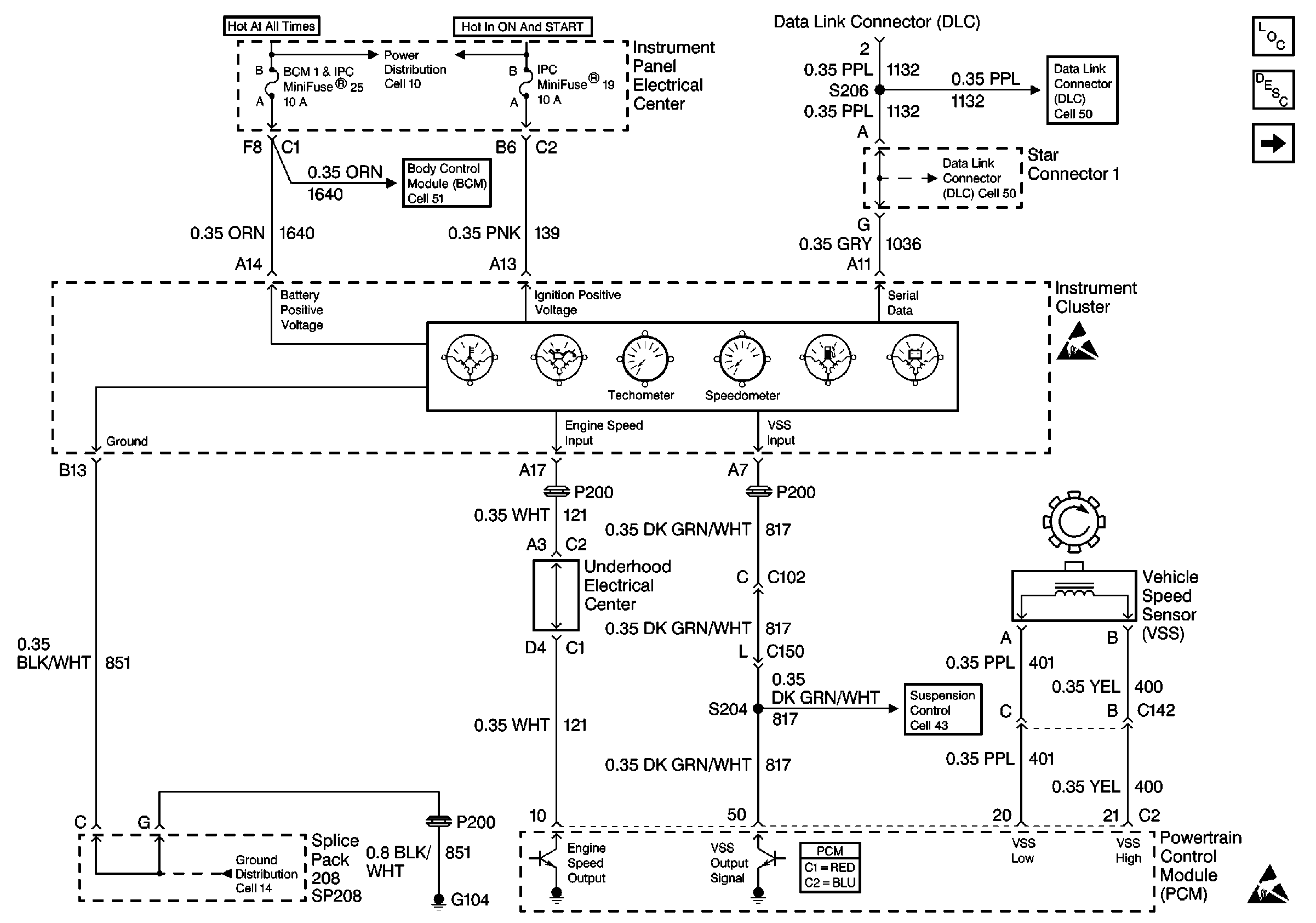
🢒 Cell 81: Power, Ground and DLC
Cell 81: Power, Ground and DLC
Cell 81: Power, Ground and DLC
Instrument Cluster Components
Gauge Description
Cell 81: Indicators
Class 2 Serial Data Cell 50
Class 2 Serial Data Cell 50
Handling ESD Sensitive Parts Notice
Handling ESD Sensitive Parts Notice
Powertrain Control Module Connector End Views
Cell 43: Suspension Control Switch Input
Cell 51: Power, Ground and DLC
Cell 10: I/P Fuses 25, 23, 29, Relay 42