GM Service Manual Online
For 1990-2009 cars only
Makes
🢒
Chevrolet
🢒
2000
🢒
Corvette
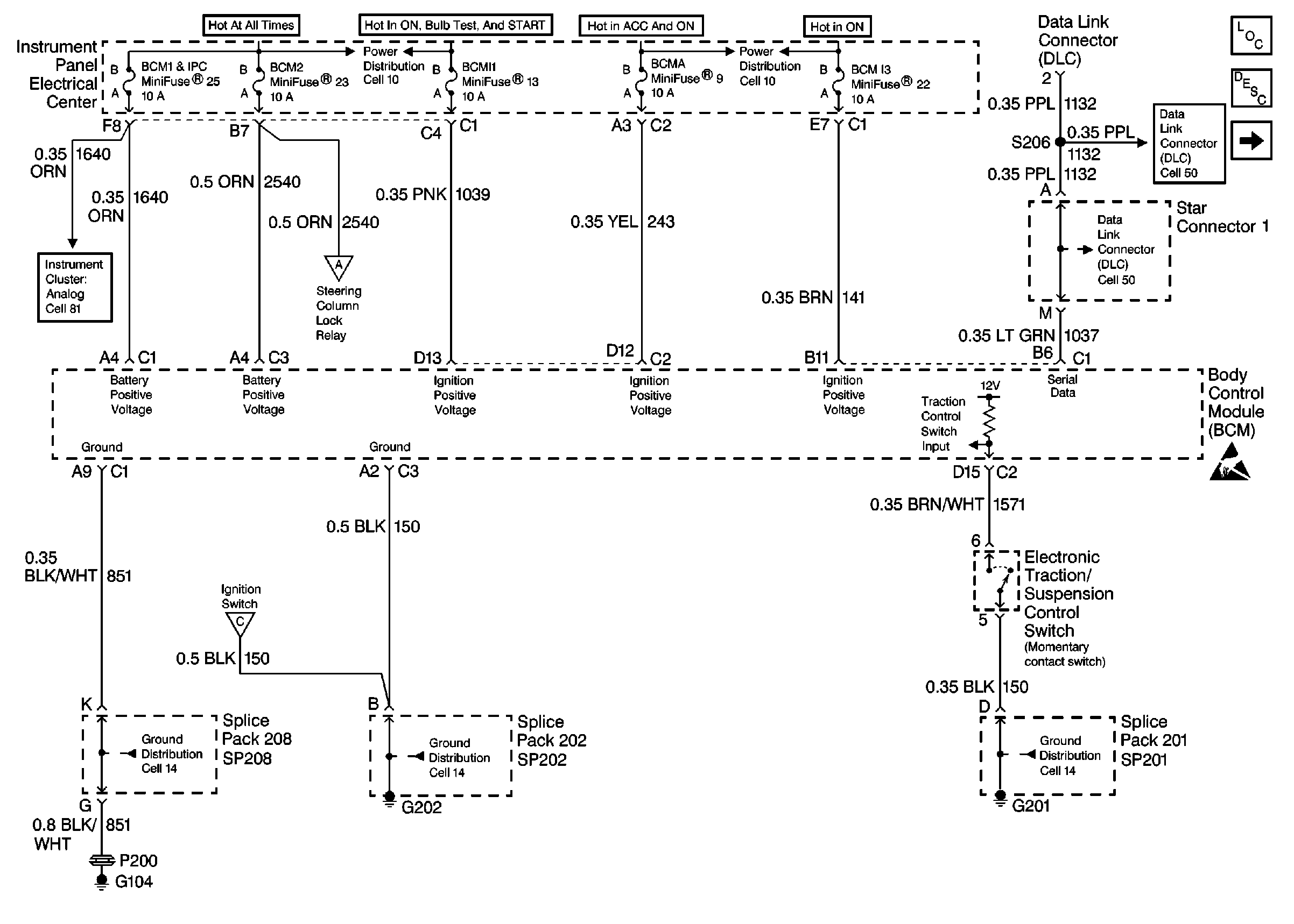
🢒 Cell 51: Power, Ground and DLC
Cell 51: Power, Ground and DLC
Cell 51: Power, Ground and DLC
Body Control Module Components
Body Control System Description
Cell 51: DRL Relays, CTSY LP Relay and MONITORED LD Relay
Cell 10: I/P Fuses 25, 23, 29, Relay 42
Cell 10: I/P Fuses 10, 9, 11
Class 2 Serial Data Cell 50
Cell 81: Power, Ground and DLC
Cell 51: Ignition Switch, Steering Column Lock Control and Ambient LiGht Sensor
Class 2 Serial Data Cell 50
Cell 51: Ignition Switch, Steering Column Lock Control and Ambient LiGht Sensor
Handling ESD Sensitive Parts Notice
Cell 14: SP102, SP208, G104
Cell 14: SP202, G202
Cell 14: SP201, SP203, G201