GM Service Manual Online
For 1990-2009 cars only
Makes
🢒
Chevrolet
🢒
2000
🢒
Express
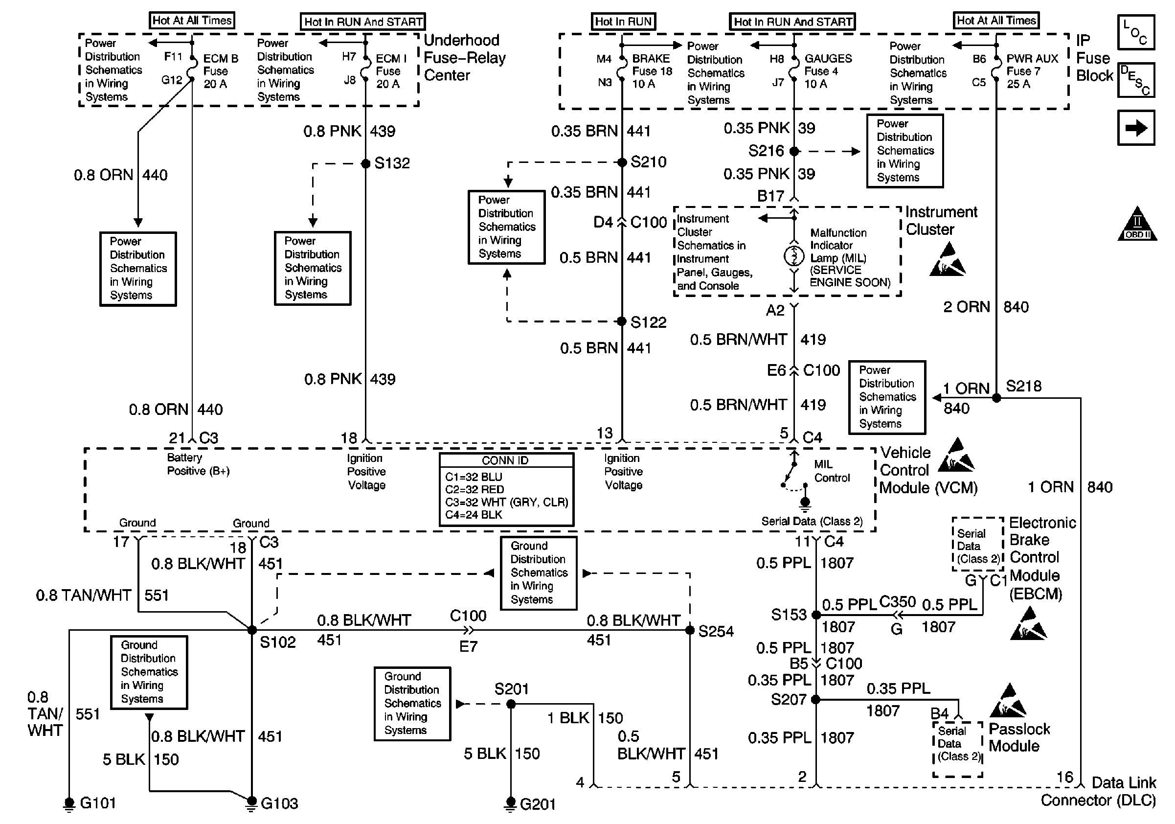
🢒 Fuses, MIL, VCM, DLC, G101, G103, G201
Fuses, MIL, VCM, DLC, G101, G103, G201
Fuses, MIL, VCM, DLC, G101, G103, G201
Engine Controls Components
Vehicle Control Module Description
CKP, CMP, ICM, Ignition Coil, VCM, Knock Sensors
OBD II Symbol Description Notice
LIGHTING and BATT Fuses
IGN A, IGN B Fuses, and Ignition Switch
CRUISE, HTR A/C, and BRAKE Fuses
IGN A, IGN B Fuses, and Ignition Switch
Battery, Auxiliary Battery, and Underhood Fuse/Relay Center
ECM B, HORN, and A/C Fuses
ECM-I and IGN E Fuses (7.4L)
GAUGES Fuse
STOP, PWR AUX, CIG LTR, and RADIO B Fuses
GAUGES Fuse, WATER-IN-FUEL Indicator Sensor, G103
G103 (7.4L Engine)
G201
G101 (Gasoline Engines)
Handling ESD Sensitive Parts Notice
Handling ESD Sensitive Parts Notice
Handling ESD Sensitive Parts Notice
Handling ESD Sensitive Parts Notice