GM Service Manual Online
For 1990-2009 cars only
Makes
🢒
Chevrolet
🢒
2000
🢒
Express
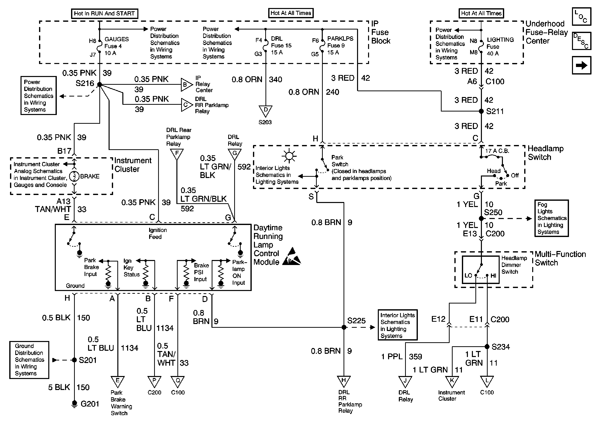
🢒 Headlamp Switch, DRL Control Module
Headlamp Switch, DRL Control Module
Headlamp Switch, DRL Control Module
Lighting Systems Components
Headlights/Daytime Running Lights (DRL) Circuit Description Export
DRL Relay, DRL Rear Parklamp Relay
GAUGES Fuse
00 GMT600 IP Water-in-Fuel, G103 (Export)
G201
DRL Relay, DRL Rear Parklamp Relay
DRL Relay, DRL Rear Parklamp Relay
DRL Relay, DRL Rear Parklamp Relay
Headlamps, Brake Pressure Differential Switch
Headlamps, Brake Pressure Differential Switch
DRL Relay, DRL Rear Parklamp Relay
DRL Relay, DRL Rear Parklamp Relay
DRL Relay, DRL Rear Parklamp Relay
PWR ACCY, GAUGES, And PARK LPS Fuses
Handling ESD Sensitive Parts Notice
DRL Relay, DRL Rear Parklamp Relay
DRL Relay, DRL Rear Parklamp Relay
PWR ACCY, GAUGES, And PARK LPS Fuses
IGN A, IGN B Fuses, and Ignition Switch
LIGHTING and BATT Fuses
DRL Relay, DRL Rear Parklamp Relay
DRL Relay, DRL Rear Parklamp Relay
Rear Fog Lamp
Headlamps, Brake Pressure Differential Switch