GM Service Manual Online
For 1990-2009 cars only
Makes
🢒
Chevrolet
🢒
2000
🢒
Impala
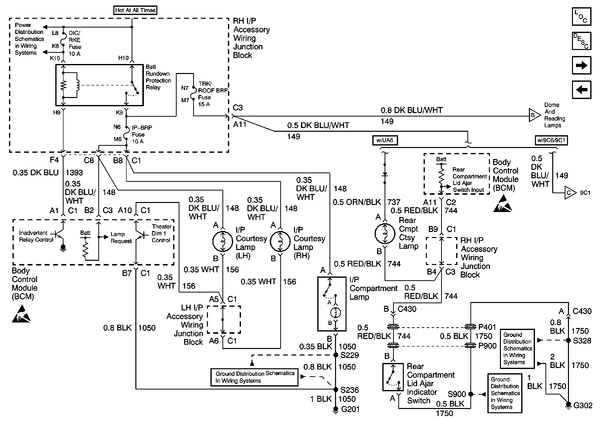
🢒 Interior Lights (1 of 2)
Interior Lights (1 of 2)
Interior Lights (1 of 2)
DIC/RKE, B/U LP, TRK/ROOF BRP and I/P BRP Fuses, BATT RUNDOWN PROTECTION and BACKUP LP Relays
Handling ESD Sensitive Parts Notice
G201 (1 of 2)
Interior Lights (2 of 2)
Handling ESD Sensitive Parts Notice
SEO Rear Compartment Lid Relay
G302
G302 - Continued and G309
Body Control Module Components
Body Control System Circuit Description
Interior Lights (2 of 2)
Rear Defog Relay, Door Lock Cylinder Switches