GM Service Manual Online
For 1990-2009 cars only
Makes
🢒
Chevrolet
🢒
1998
🢒
S10 Pickup - 2WD
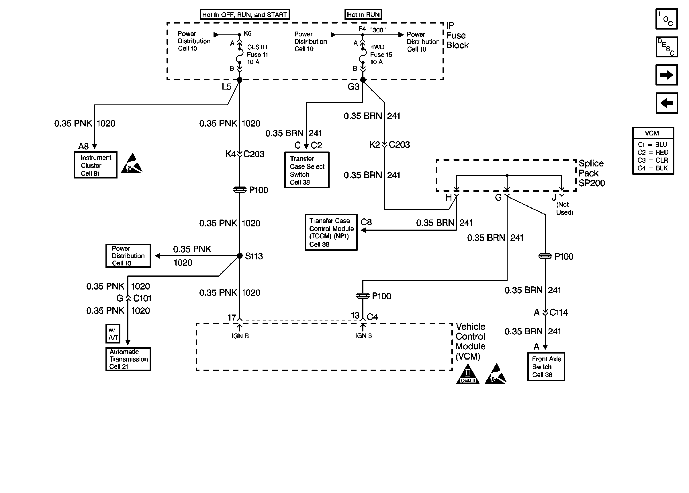
🢒 Power Sheet 2: W/ Electric Shift 4WD
Power Sheet 2: W/ Electric Shift 4WD
Power Sheet 2: W/ Electric Shift 4WD
Handling Electrostatic Discharge Sensitive Parts Notice
Automatic Transmission Valve Controls
Electric Shift Control Switch
Electric Shift Front Axle Switch
OBD II Symbol Description Notice
Handling Electrostatic Discharge Sensitive Parts Notice
Electric Shift Front Axle Switch
Engine Controls Components
Vehicle Control Module Description
Power Sheet 2: W/ Automatic 4WD
Power Sheet 2: W/ Two Wheel Drive