GM Service Manual Online
For 1990-2009 cars only
Makes
🢒
Chevrolet
🢒
2000
🢒
S10 Pickup - 2WD
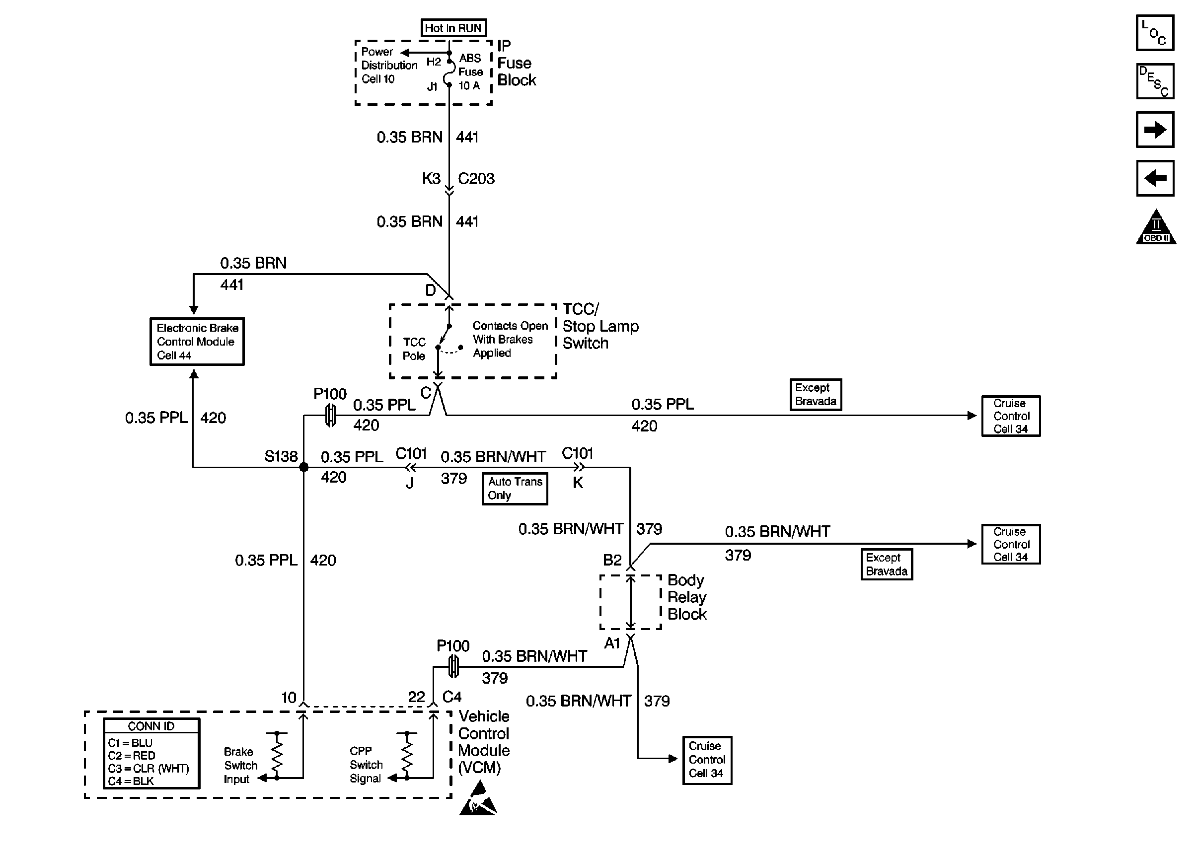
🢒 Cell 21: Brake Switch Input
Cell 21: Brake Switch Input
Cell 21: Brake Switch Input
Cell 10: STUD 2, ABS, TBC and RR W/W Fuses
Cell 44: Power and Ground
VCM Connector End Views
Handling ESD Sensitive Parts Notice
Cell 34: Clutch Pedal Position Switch and TCC/Stop Lamp Switch
Cell 34: Clutch Pedal Position Switch and TCC/Stop Lamp Switch
Cell 34: Clutch Pedal Position Switch and TCC/Stop Lamp Switch
Engine Controls Components
Vehicle Control Module Description
Cell 21: Vehicle Speed Signal, TCSCM and Front Axle Switch
Cell 21: Vehicle Speed Sensor
OBD II Symbol Description Notice