GM Service Manual Online
For 1990-2009 cars only
Makes
🢒
Chevrolet
🢒
2000
🢒
S10 Pickup - 2WD
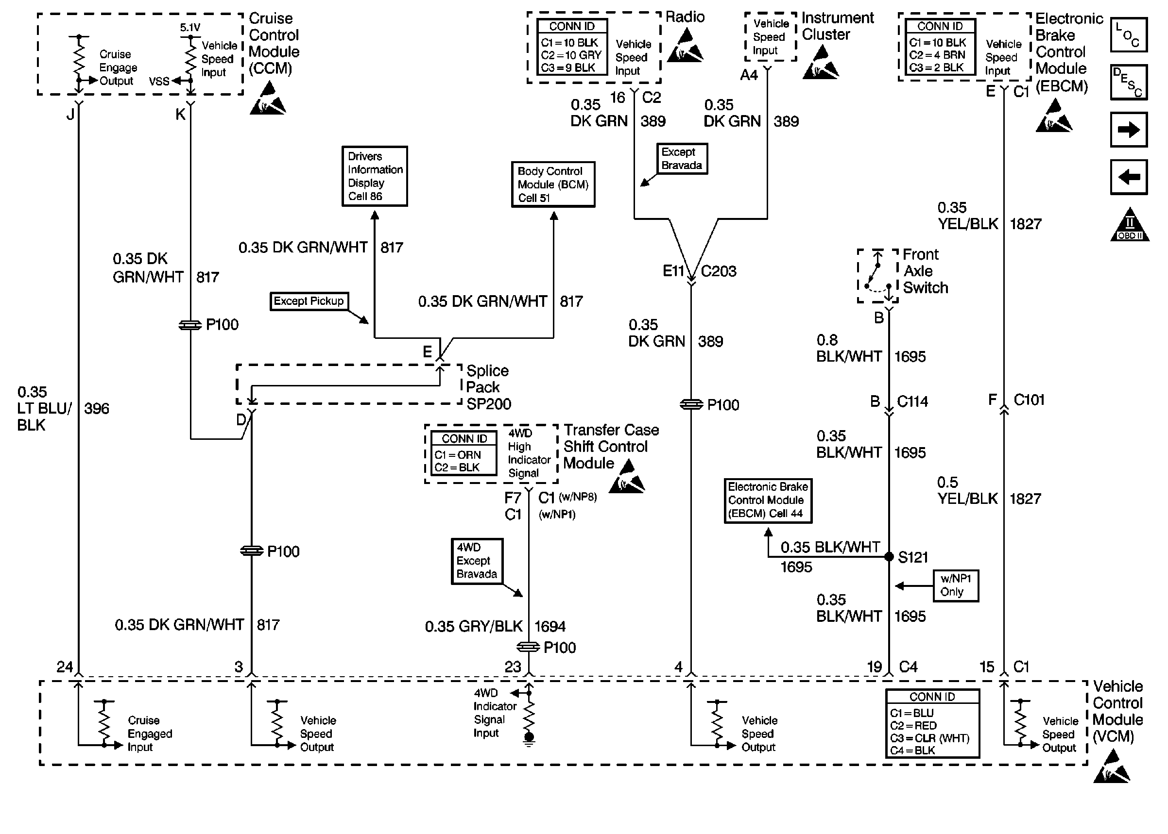
🢒 Cell 21: Vehicle Speed Signal, TCSCM and Front Axle Switch
Cell 21: Vehicle Speed Signal, TCSCM and Front Axle Switch
Cell 21: Vehicle Speed Signal, TCSCM and Front Axle Switch
Handling ESD Sensitive Parts Notice
Cell 86: Outside Ambient Temperature Display Sensor (w/ Trip Computer)
Cell 51: Power and Ground
Entertainment Connector End Views
Handling ESD Sensitive Parts Notice
Handling ESD Sensitive Parts Notice
Antilock Brake System Connector End Views
Handling ESD Sensitive Parts Notice
Engine Controls Components
Vehicle Control Module Description
Cell 21: Automatic Transmission Valve Controls
Cell 21: Brake Switch Input
OBD II Symbol Description Notice
Cell 44: Class 2 Communication
Transfer Case Control Connector End Views
Handling ESD Sensitive Parts Notice
VCM Connector End Views
Handling ESD Sensitive Parts Notice