GM Service Manual Online
For 1990-2009 cars only
Makes
🢒
Chevrolet
🢒
2000
🢒
S10 Pickup - 2WD
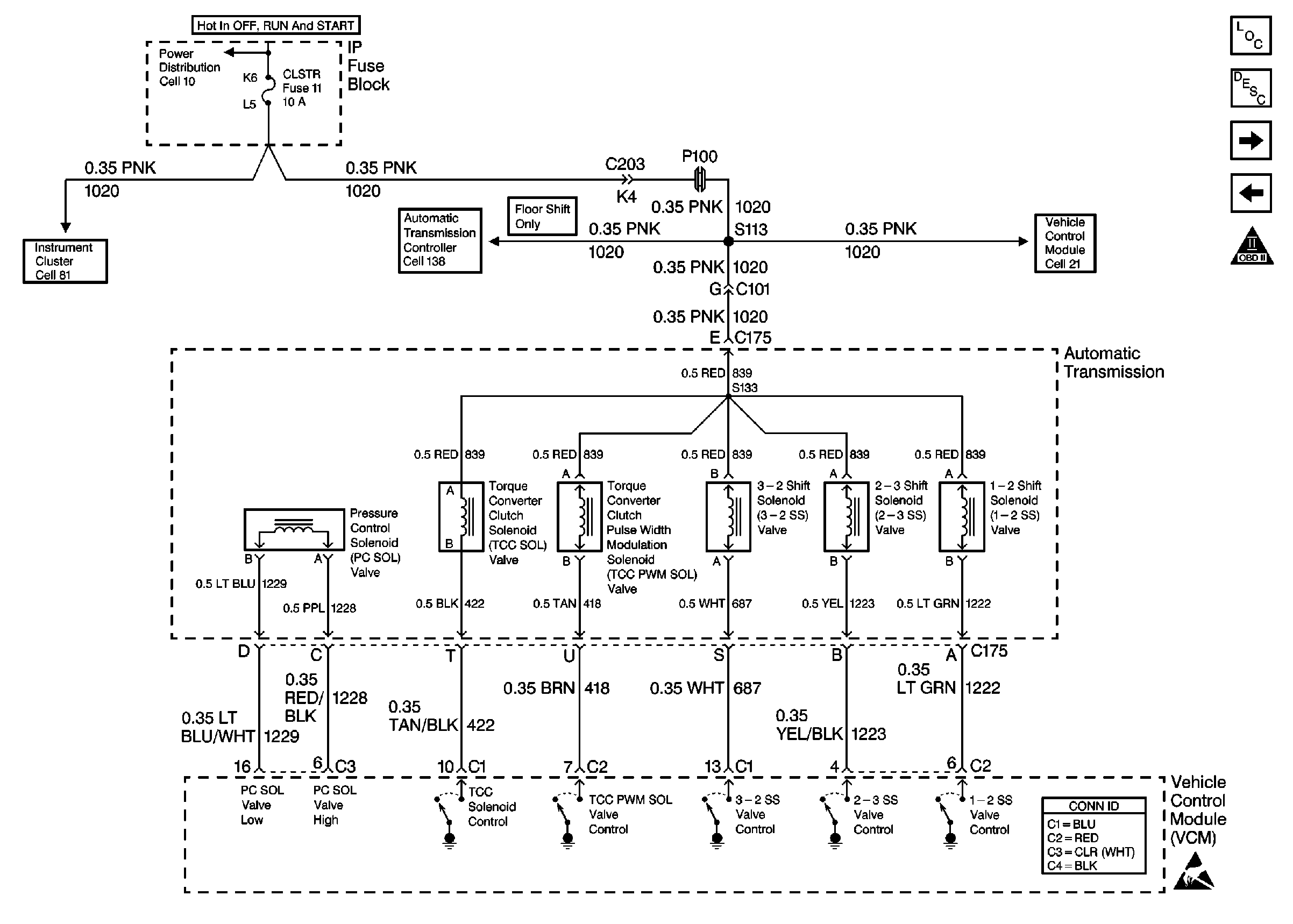
🢒 Cell 21: Automatic Transmission Valve Controls
Cell 21: Automatic Transmission Valve Controls
Cell 21: Automatic Transmission Valve Controls
Handling Electrostatic Discharge Sensitive Parts Notice
Cell 10: CRANK and CLSTR Fuses
Cell 81: ILLUM, CLSTR and GAUGES Fuses and Instrument Cluster
Cell 138: Park/Neutral Position Switch and Automatic Transmission Controller (Utility w/ Floor Shift)
Cell 21: CLSTR and 4WD Fuses
VCM Connector End Views
Handling ESD Sensitive Parts Notice
Engine Controls Components
Vehicle Control Module Description
Cell 21: Automatic Transmission Switch Inputs
Cell 21: Vehicle Speed Signal, TCSCM and Front Axle Switch
OBD II Symbol Description Notice