GM Service Manual Online
For 1990-2009 cars only
Makes
🢒
Chevrolet
🢒
2000
🢒
S10 Pickup - 2WD
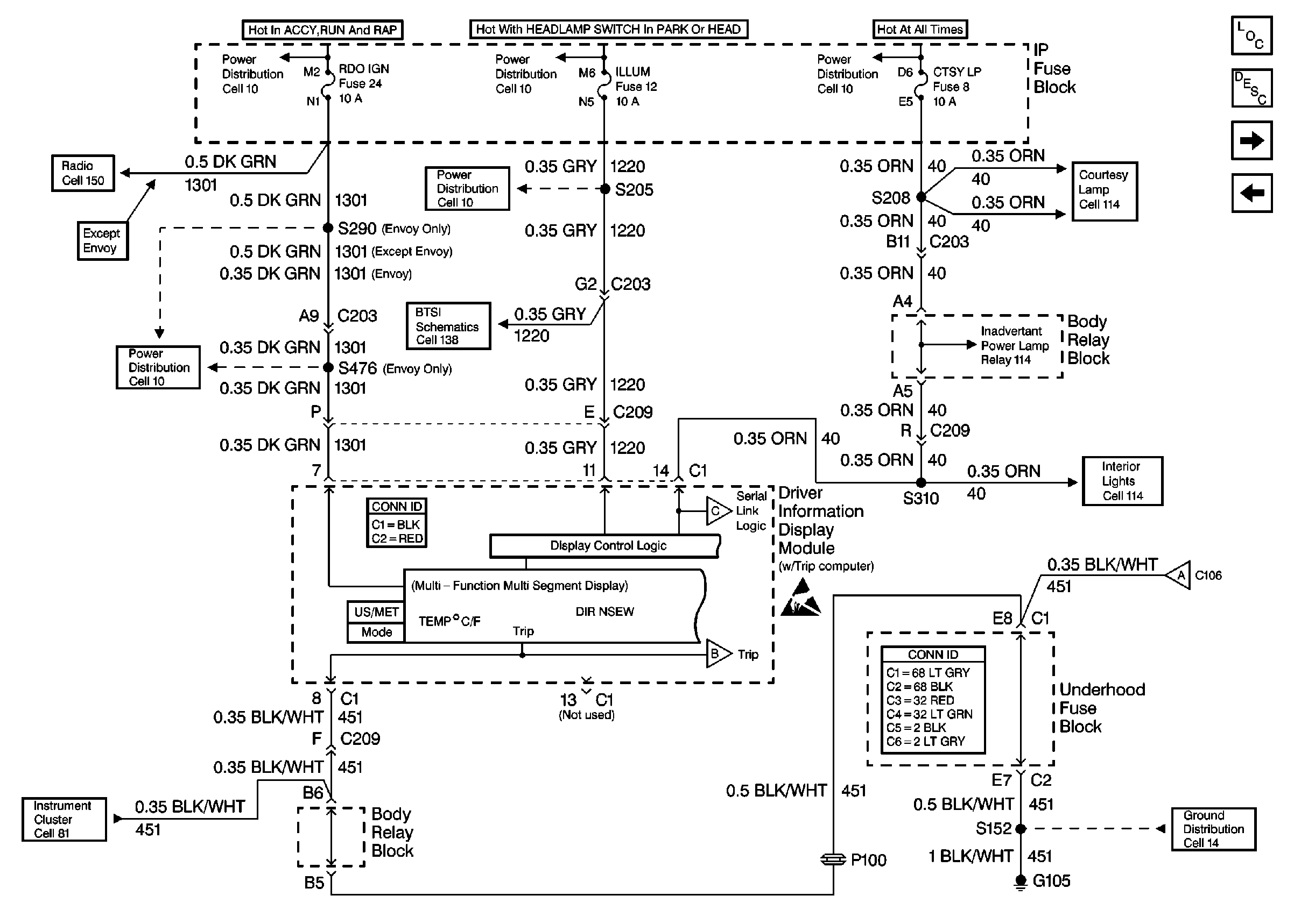
🢒 Cell 86: Power and Ground (w/ Trip Computer)
Cell 86: Power and Ground (w/ Trip Computer)
Cell 86: Power and Ground (w/ Trip Computer)
Cell 10: RDO IGN and STR WHL RDO IGN Fuses
Cell 10: ILLUM, PARK LP Fuses
Cell 10: INT BATT Fuse
Cell 150: Power and Ground (Chevy/GMC)
Cell 10: RDO IGN and STR WHL RDO IGN Fuses
Cell 10: ILLUM Power (Utility)
Cell 138: Park/Neutral Position Switch and Automatic Transmission Controller (Utility w/ Floor Shift)
Cell 114: CTSY LP Fuse and Courtesy Lamp Relay
Cell 114: Inadvertent Power Relay
Driver Information System Components
Driver Information Center (DIC) or Message Center Circuit Description
Cell 86: Outside Ambient Temperature Display Sensor (w/ Trip Computer)
Cell 86 (w/o Trip Computer)
Cell 114: Driver Information Display Module (Utility w/o Sunroof)
Cell 86: Outside Ambient Temperature Display Sensor (w/ Trip Computer)
Power and Grounding Connector End Views
Cell 14: G103 and G105 (4.3L)
Handling ESD Sensitive Parts Notice
Cell 86: Outside Ambient Temperature Display Sensor (w/ Trip Computer)
Cell 86: Outside Ambient Temperature Display Sensor (w/ Trip Computer)
Driver Information Systems Connector End Views
Cell 81: G105 and PCM/VCM