GM Service Manual Online
For 1990-2009 cars only
Makes
🢒
Chevrolet
🢒
2000
🢒
S10 Pickup - 2WD
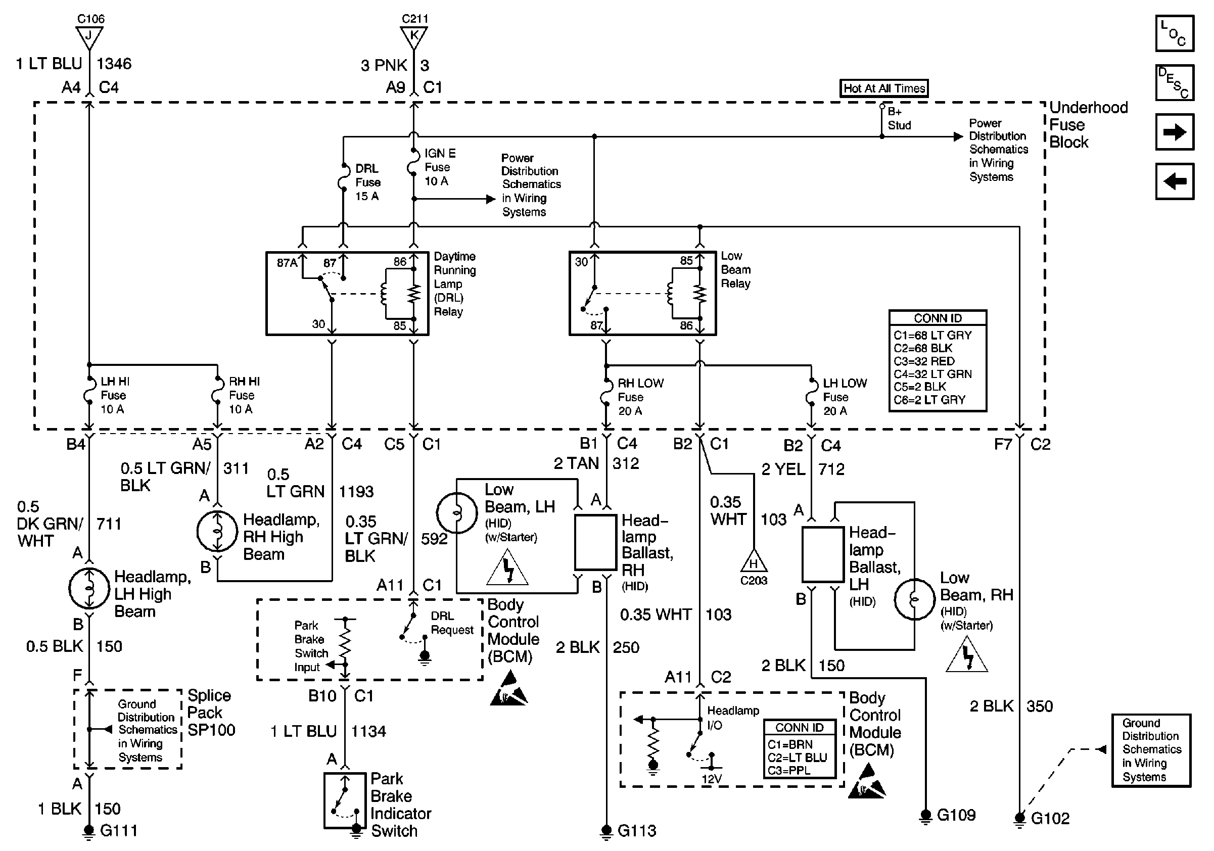
🢒 DRL, Low Beam Relays and BCM (Envoy/Diamond Edition 1SK)
DRL, Low Beam Relays and BCM (Envoy/Diamond Edition 1SK)
DRL, Low Beam Relays and BCM (Envoy/Diamond Edition 1SK)
Lighting Systems Components
Headlights Circuit Description
Park Lamp, High Beam Relays and BCM (Envoy/Diamond Edition 1SK)
Headlamp Switch and BCM (Envoy/Diamond Edition 1SK)
Park Lamp, High Beam Relays and BCM (Envoy/Diamond Edition 1SK)
Park Lamp, High Beam Relays and BCM (Envoy/Diamond Edition 1SK)
IGN E Fuse and A/C Compressor, Rear Defogger, DRL Relays
B+ Bus Bar
Power and Grounding Connector End Views
G109, G111, G112 and G113 (Except Export)
High-Voltage Caution
Handling ESD Sensitive Parts Notice
Headlamp Switch and BCM (Envoy/Diamond Edition 1SK)
Body Control System Connector End Views
Handling ESD Sensitive Parts Notice
High-Voltage Caution
G102 (Except Export)