GM Service Manual Online
For 1990-2009 cars only
Makes
🢒
Chevrolet
🢒
2000
🢒
S10 Pickup - 2WD
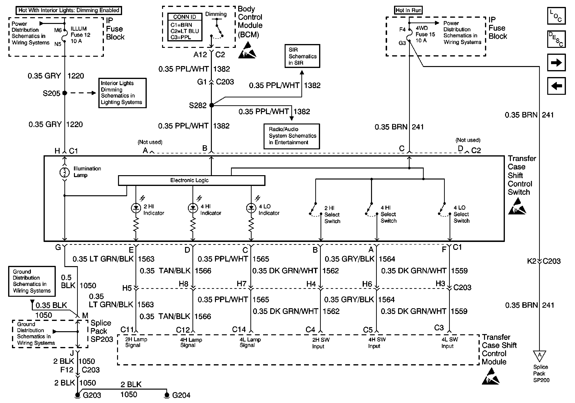
🢒 Transfer Case Shift Control Switch
Transfer Case Shift Control Switch
Transfer Case Shift Control Switch
Transfer Case Control Components
Transfer Case Control Module Description
Four Wheel Drive Indicator Switch and Vehicle Control Module (VCM)
Electric Shift Transfer Case
ILLUM and PARK LP Fuses
Body Control System Connector End Views
ILLUM Fuse 12
Handling ESD Sensitive Parts Notice
SIR Schematic
BCM (Chevy/GMC)
Ign ACC, RUN and RAP Bus Bar
Handling ESD Sensitive Parts Notice
G203 and G204 (Pickup)
G203 and G204 (Pickup)
Handling ESD Sensitive Parts Notice
Four Wheel Drive Indicator Switch and Vehicle Control Module (VCM)