GM Service Manual Online
For 1990-2009 cars only
Makes
🢒
Chevrolet
🢒
2000
🢒
S10 Pickup - 2WD
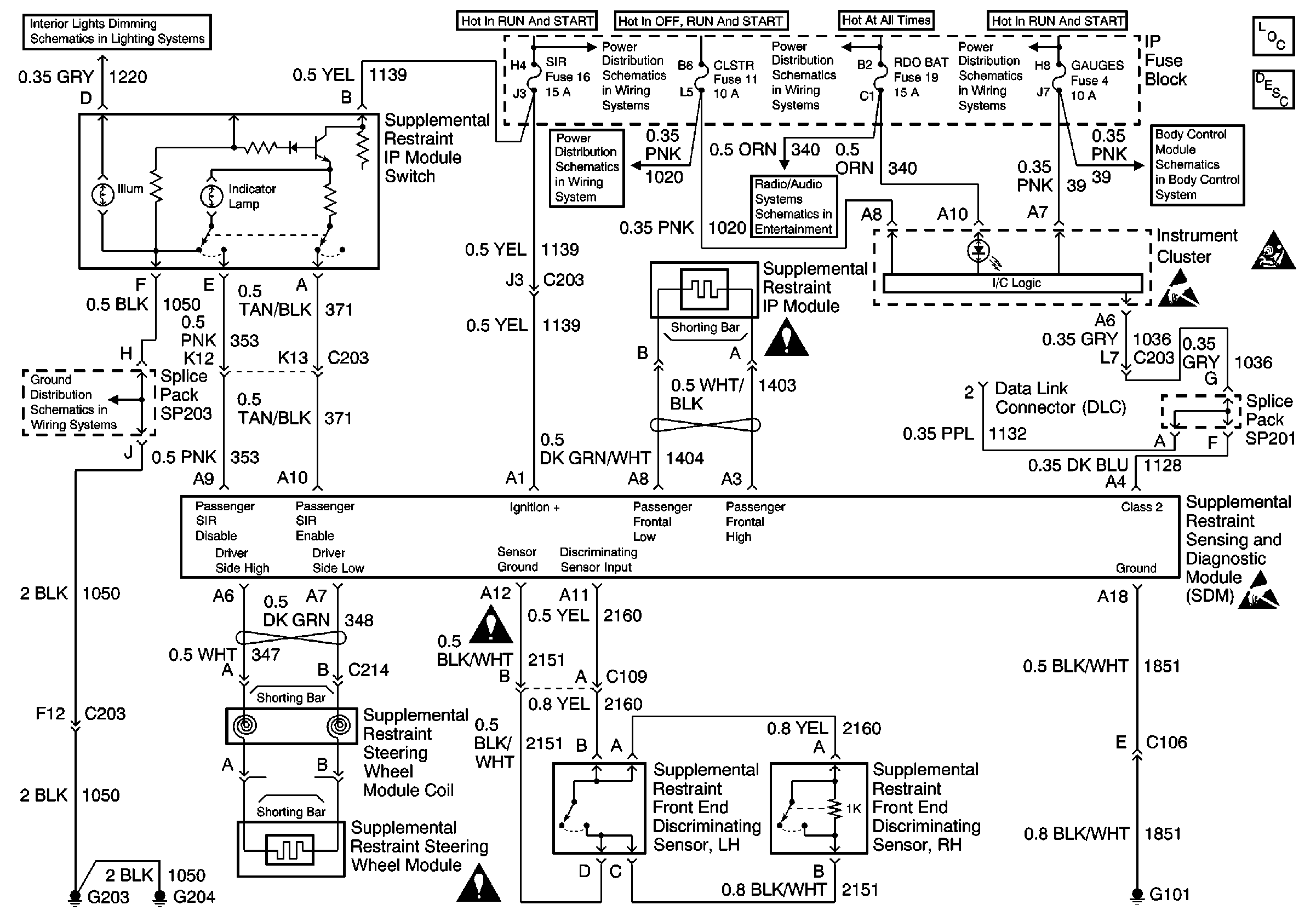
🢒 SRS Schematic
SRS Schematic
SRS Components
SRS Component Description and Definitions
SRS Service Precautions
ILLUM Fuse 12
G203 and G204
SRS Schematic Icons
SRS Schematic Icons
IGN C, IGN A Fuses and Ignition and Start Switch
AUX PWR, RDO BATT, HDLP SW Fuses and Inadvertent Power Lamp Relay
IGN C, IGN A Fuses and Ignition and Start Switch
CRANK and CLSTR Fuses
ILLUM, RDO IGN and RDO BATT Fuses and VSS Signal
SRS Schematic Icons
Handling ESD Sensitive Parts Notice
Handling ESD Sensitive Parts Notice
Power and Ground