GM Service Manual Online
For 1990-2009 cars only
Makes
🢒
Chevrolet
🢒
2000
🢒
Tracker - 2WD
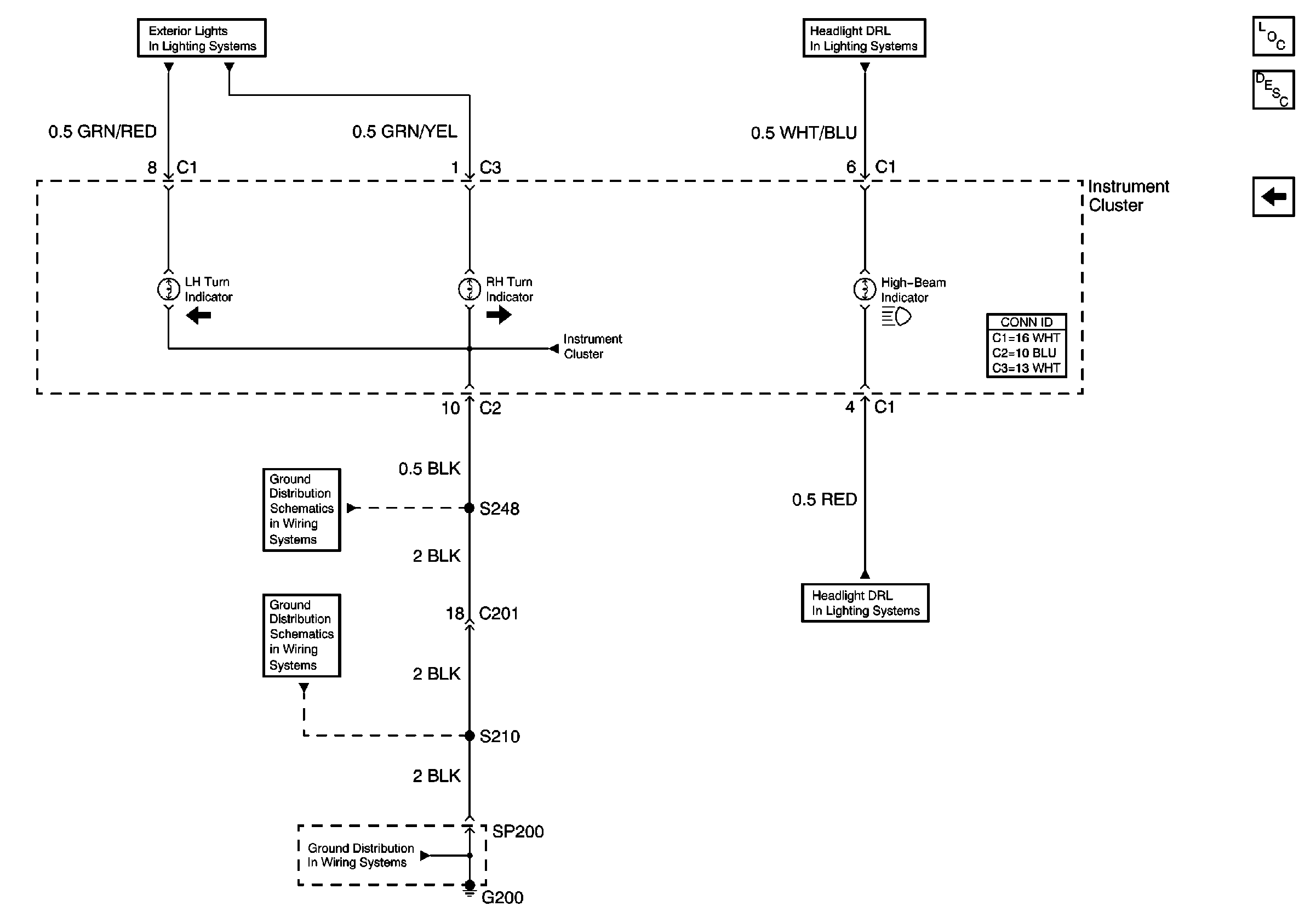
🢒 (Turn and High Beam Indicators)
(Turn and High Beam Indicators)
(Turn and High Beam Indicators)
Instrument Cluster Components
Instrument Cluster Circuit Description
(ABS, Brake, Seat Belt and Airbag Indicators)
Headlamps, DRL Diode, Instrument Cluster
Headlamps, DRL Diode, Instrument Cluster
Hazard Switch and Turn Indicators
G200 (2 of 2)
G200 (1 of 2)
G200 (1 of 2)