GM Service Manual Online
For 1990-2009 cars only
Makes
🢒
Generic
🢒
2003
🢒
Unit Repair
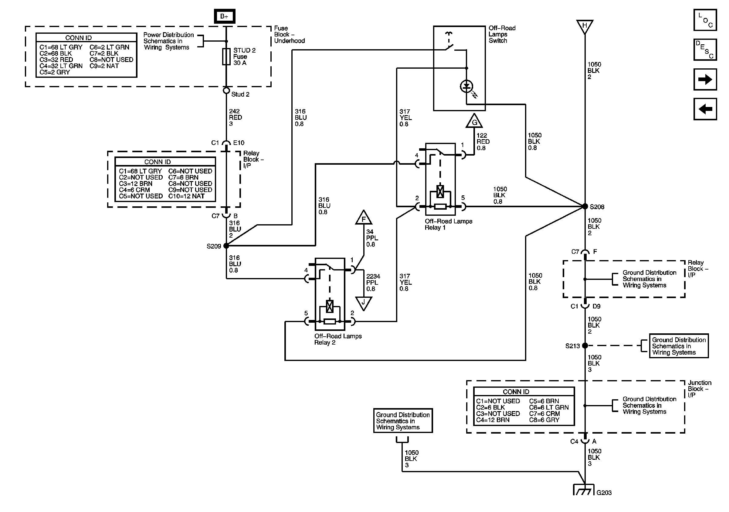
🢒 Off-Road Lighting Control
Off-Road Lighting Control
Off-Road Lighting Control
Master Electrical Component List
Exterior Lighting Systems Description and Operation
Off-Road Lights
Stop Lamps
B+ Bus
Off-Road Lights
Off-Road Lights
CKT 1050, S213 and S301
CKT 1050, S213 and S301
CKT 1050, S203, S215, S302, S303, and S351
CKT 1050, S203, S215, S302, S303, and S351
Off-Road Lights
Off-Road Lights