GM Service Manual Online
For 1990-2009 cars only
Makes
🢒
Isuzu
🢒
2003
🢒
Ascender - 4WD
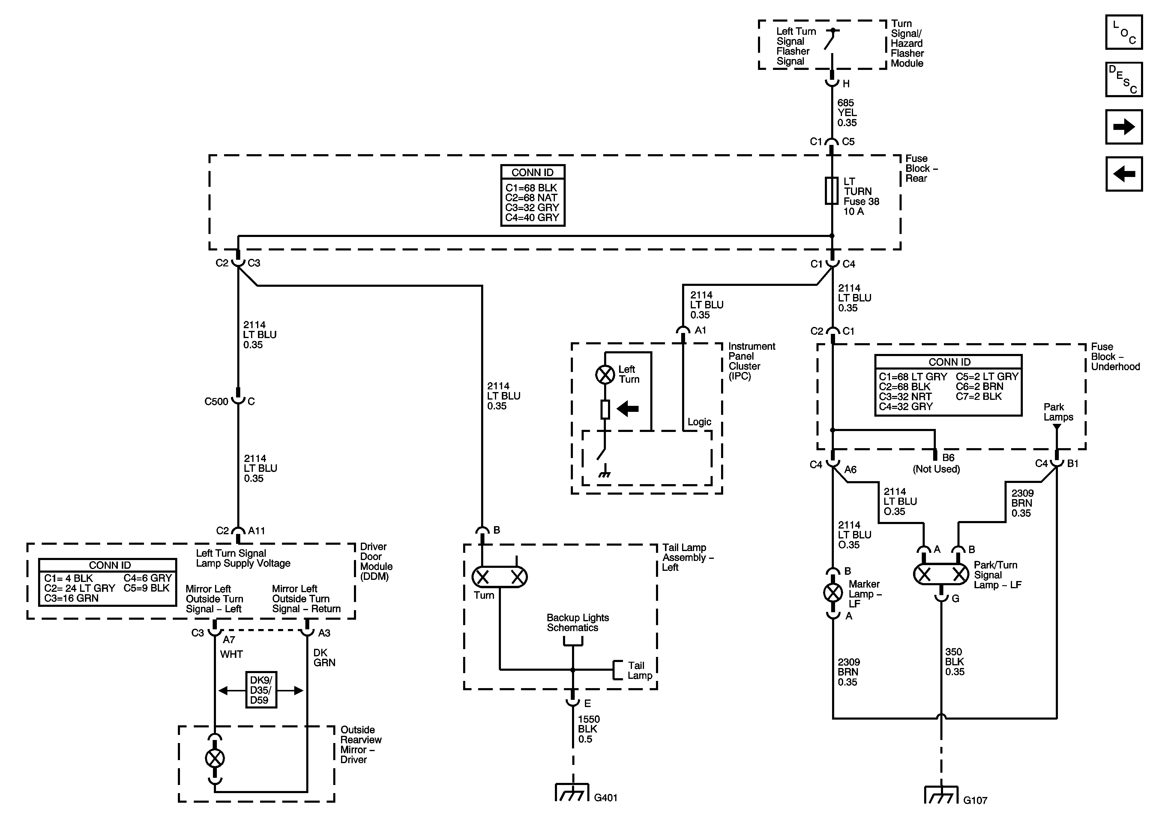
🢒 Left Turn Signals
Left Turn Signals
Left Turn Signals
Master Electrical Component List
Exterior Lighting Systems Description and Operation
Right Turn Signals
Park Lamp Controls, Turn Signal Inputs, and Hazard Switch
Front Lamps
G102, G104, G105, and G107
G401, G402, and G403
License and Tail Lamps
Backup Lamps