GM Service Manual Online
For 1990-2009 cars only
Makes
🢒
Oldsmobile
🢒
2001
🢒
Intrigue
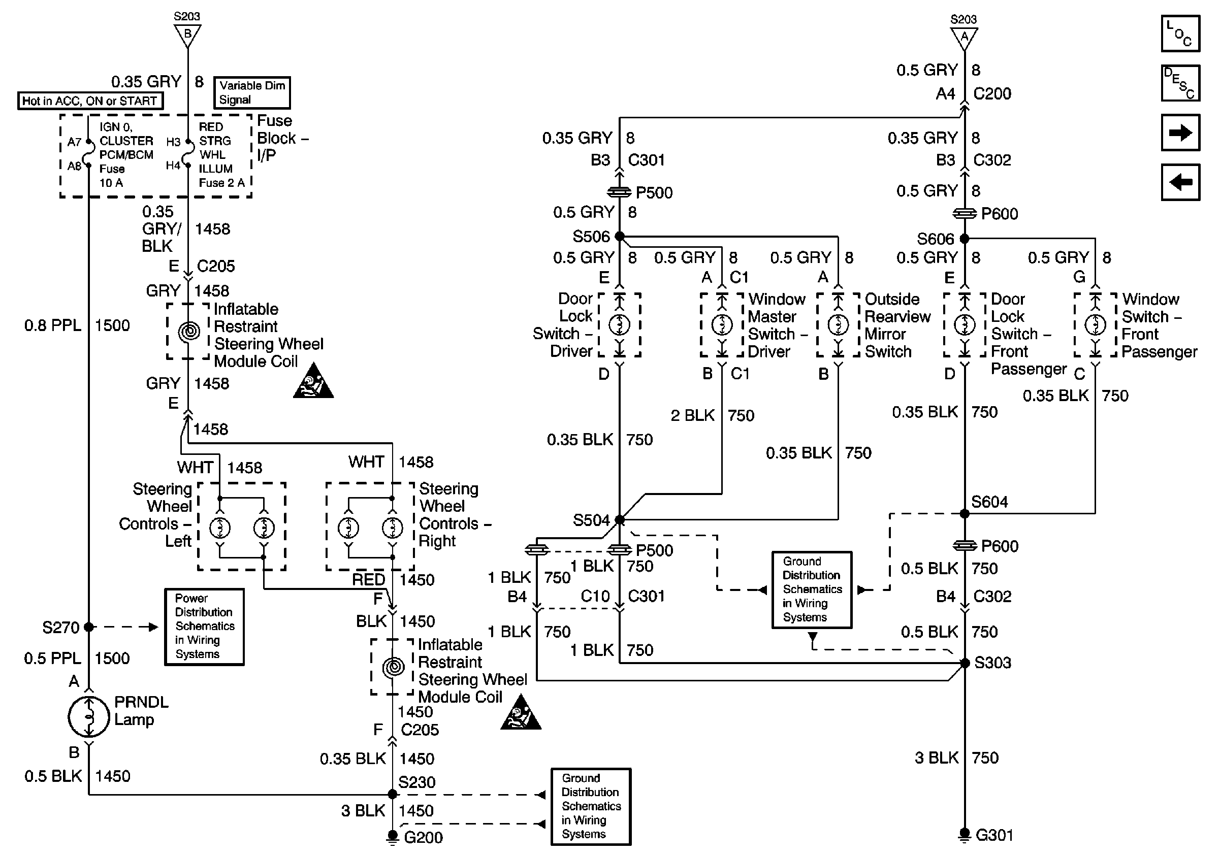
🢒 Steering Wheel Controls, Window and Door Lock Switches
Steering Wheel Controls, Window and Door Lock Switches
Steering Wheel Controls, Window and Door Lock Switches
Master Electrical Component List original
Interior Lighting Systems Description and Operation
I/P Lamp Dimmer Switch
Fused Distribution and Grounds
IGN 2, IGN 0/Cluster/PCM/BCM, Crank/Signal/BCM/Cluster Fuses
Ground G200
Ground G301 (1 of 3)