GM Service Manual Online
For 1990-2009 cars only
Makes
🢒
Pontiac
🢒
2000
🢒
Firebird
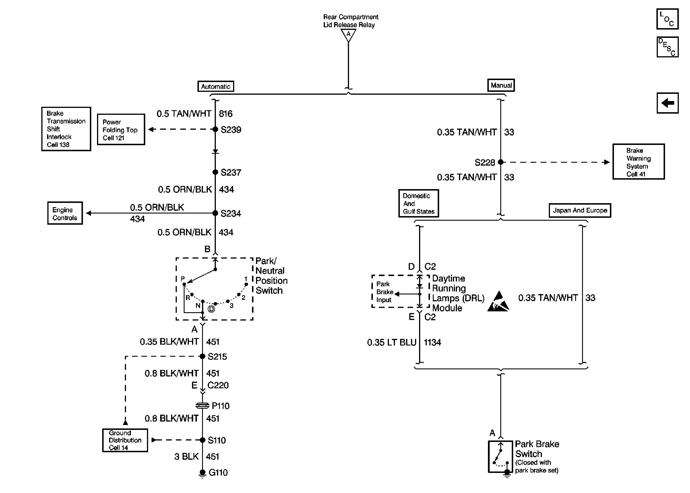
🢒 DRL Module, Park Brake Switch, and Park/Neutral Position Switch
DRL Module, Park Brake Switch, and Park/Neutral Position Switch
DRL Module, Park Brake Switch, and Park/Neutral Position Switch
Body Rear End Components
Rear Compartment Lid Release Circuit Description
BCM and Rear Compartment Lid Release Components
BCM and Rear Compartment Lid Release Components
Cell 138
Cell 121
Cell 41
G112 V6 VIN K
Automatic Transmission, Park/Neutral Position Switch
Handling ESD Sensitive Parts Notice