GM Service Manual Online
For 1990-2009 cars only
Makes
🢒
Pontiac
🢒
2000
🢒
Grand Prix
🢒 Power
Power
Power
Battery, Starter, Generator, EBCM, Underhood Accessory Wiring JuncTion Block and Fuse Block
Ignition Switch, RAP Relay, Underhood Accessory Wiring Junction Block and Fuse Block
DRL, Canister, PWR DROP, TURN, SIR, IP-IGN, CRUISE, and ECM Fuse
Outputs and Ground
G200 (3 of 4)
Battery, Starter, Generator, EBCM, Underhood Accessory Wiring JuncTion Block and Fuse Block
Fused Distribution, DRL Control Module, Headlamp Switch and BCM
Audible Warnings Schematics
Fused Distribution, DRL Control Module, Headlamp Switch and BCM
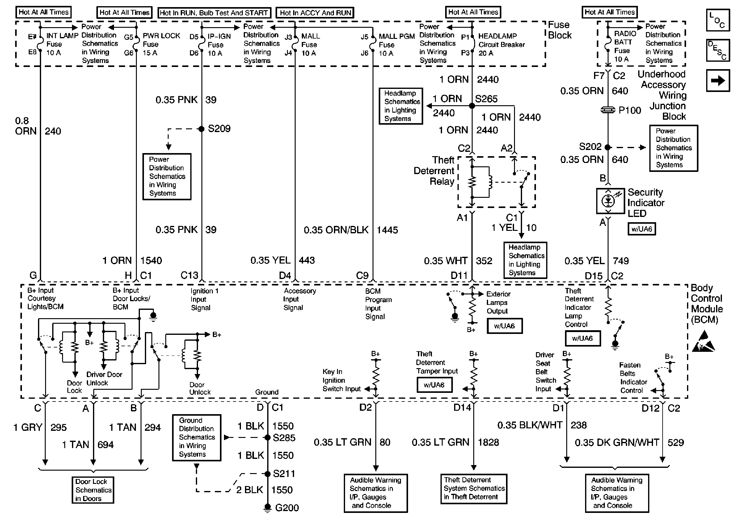
Body Control Module
Audible Warnings Schematics
Battery, Starter, Generator, EBCM, Underhood Accessory Wiring JuncTion Block and Fuse Block
Underhood Accessory Wiring Junction Block, Headlamp Switch, Heater A/C Control, RCDLR, Theft Deterrent Indicator Lamp, Theft Deterrent Shock Sensor and Trip Calculator
Handling ESD Sensitive Parts Notice
Body Control Module Components
Body Control System Circuit Description
Inputs and Outputs