GM Service Manual Online
For 1990-2009 cars only
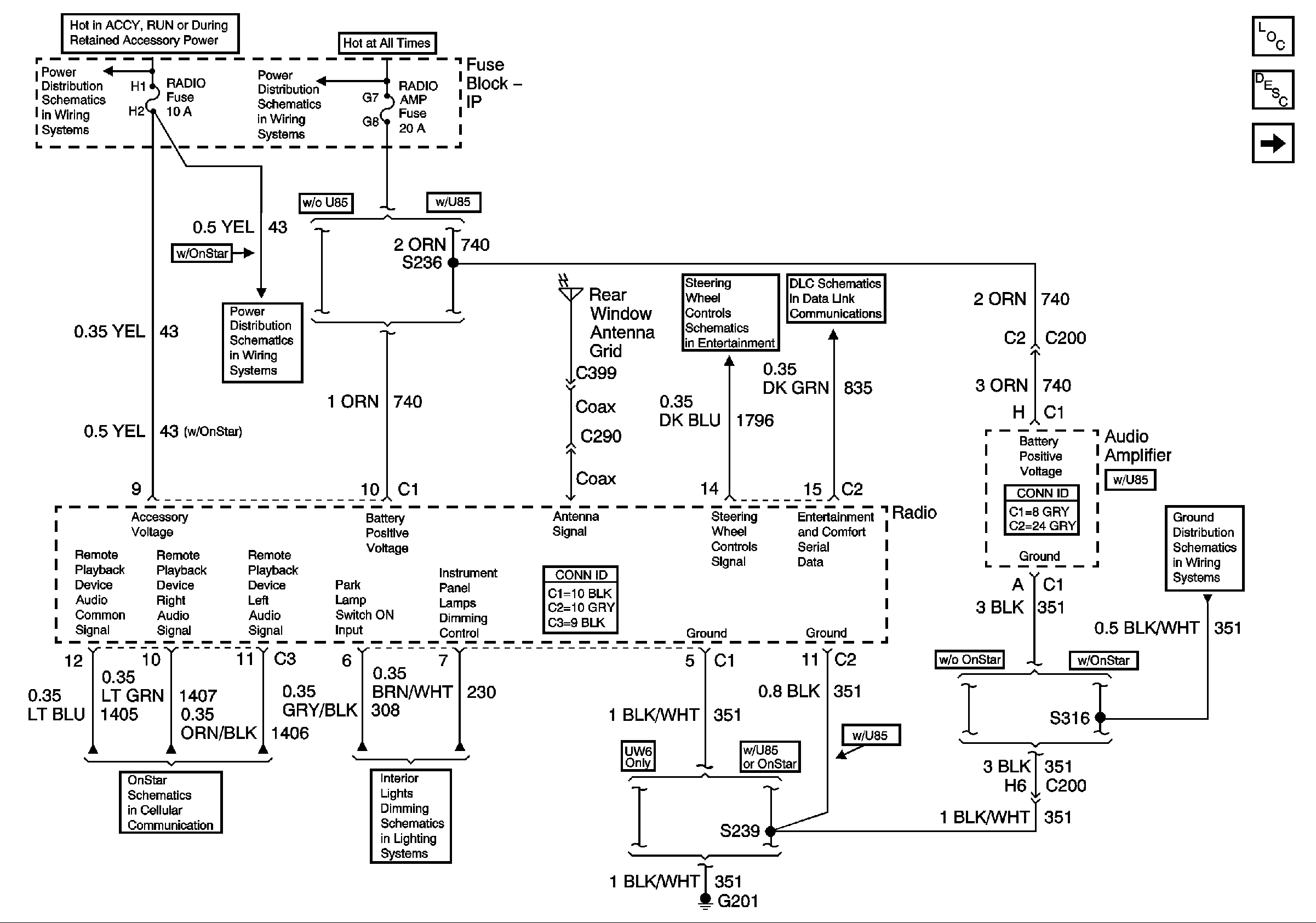
Figure 1:

Power and Ground


Object Number: 770501  Size: FS
Master Electrical Component List
Radio/Audio System Description and Operation
Radio to Speakers (w/o U85)
IGN-MAIN 2, RADIO, SUNROOF, STR WHL CTRL, PWR WDO, WIPER, MALL, MALL PGM Fuses
BATT-MAIN 2, R DEFOG, H SEAT/LUM, PWR LOCK, RADIO AMP Fuses, and SEAT Circuit Breaker
IGN-MAIN 2, RADIO, SUNROOF, STR WHL CTRL, PWR WDO, WIPER, MALL, MALL PGM Fuses
Steering Wheel Controls
Data Link Communications
Vehicle Interface Unit (VIU) to OnStar Keypad and Radio
Headlamp Switch and Instrument Panel Lighting
G201
Figure 2:

Radio to Speakers (w/o U85)


Object Number: 678298  Size: FS
Master Electrical Component List
Radio/Audio System Description and Operation
Radio to Amplifier (w/U85)
Power and Ground
Figure 3:

Radio to Amplifier (w/U85)


Object Number: 770507  Size: FS
Master Electrical Component List
Radio/Audio System Description and Operation
Amplifier to Speakers (w/U85)
Radio to Speakers (w/o U85)
Entertainment Schematic Icons
Entertainment Schematic Icons
Entertainment Schematic Icons
Entertainment Schematic Icons
Entertainment Schematic Icons
Entertainment Schematic Icons
Entertainment Schematic Icons
Entertainment Schematic Icons
Figure 4:

Amplifier to Speakers (w/U85)


Object Number: 770510  Size: FS
Master Electrical Component List
Radio/Audio System Description and Operation
Radio to Amplifier (w/U85)