GM Service Manual Online
For 1990-2009 cars only
Makes
🢒
Pontiac
🢒
2005
🢒
Wave
🢒 Head Up Display
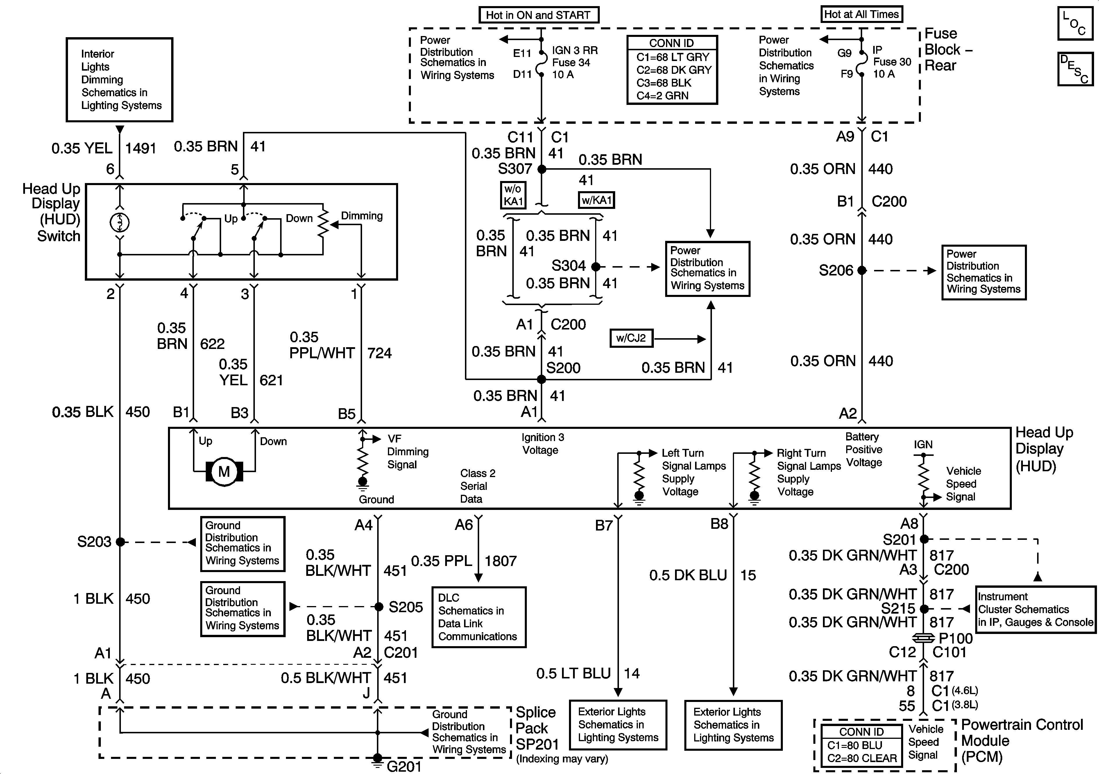
Head Up Display
Master Electrical Component List
Head Up Display (HUD) Description and Operation
I/P and Console Dimming
IGN3 RR and ABS Fuses
I/P and CIGAR Fuses
IGN3 RR and ABS Fuses
I/P and CIGAR Fuses
G201 - 1 of 2
G201 - 2 of 2
Serial Data Class 2
G201 - 1 of 2
Turn Signal Lamps and Indicators
Turn Signal Lamps and Indicators
PCM Signals - Speedometer, Tachometer, and Fuel Indicators