GM Service Manual Online
For 1990-2009 cars only
Makes
🢒
Pontiac
🢒
2005
🢒
Wave
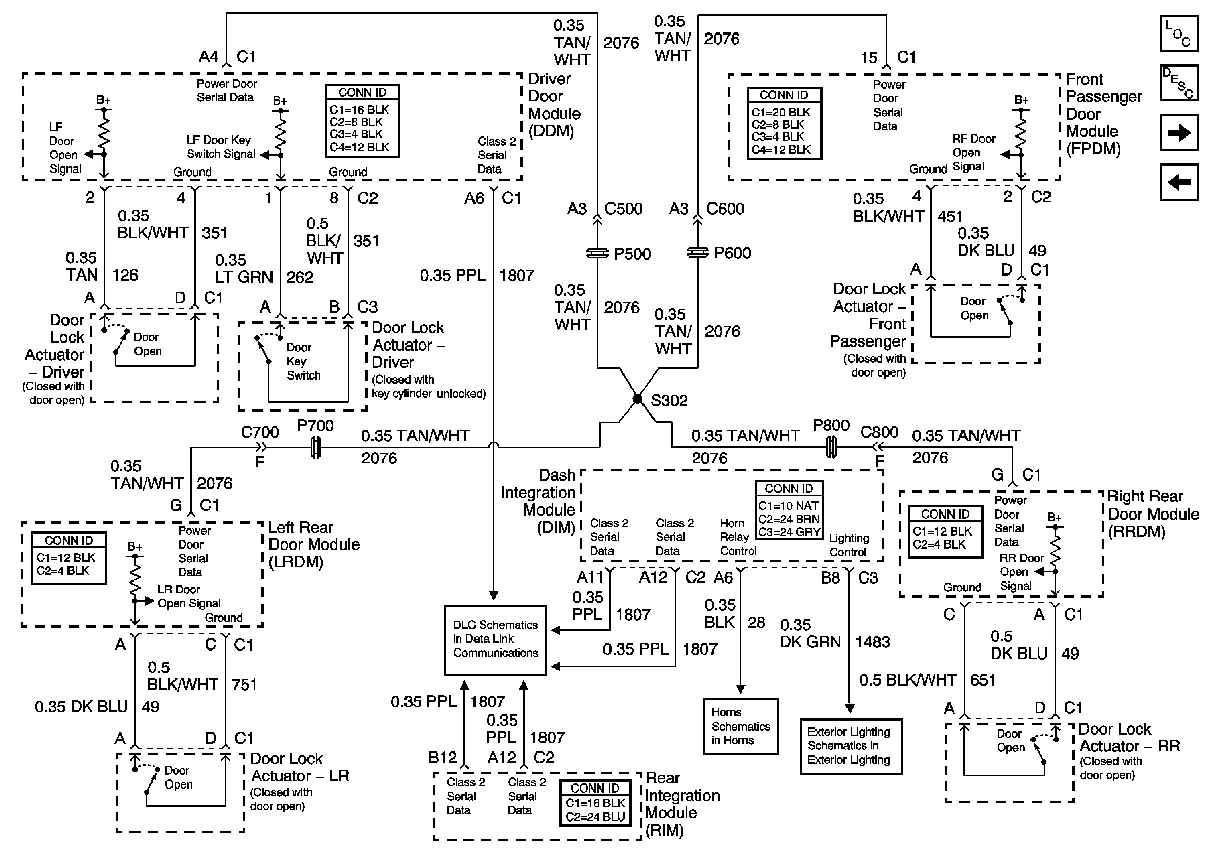
🢒 Content Theft Deterrent (CTD) System
Content Theft Deterrent (CTD) System
Content Theft Deterrent (CTD) System
Serial Data Class 2
Master Electrical Component List
Indicators - VTD and CTD
Vehicle Theft Deterrent (VTD) System
Horn Schematic
Low Beam Headlamps