GM Service Manual Online
For 1990-2009 cars only
Makes
🢒
Saturn
🢒
2005
🢒
ION
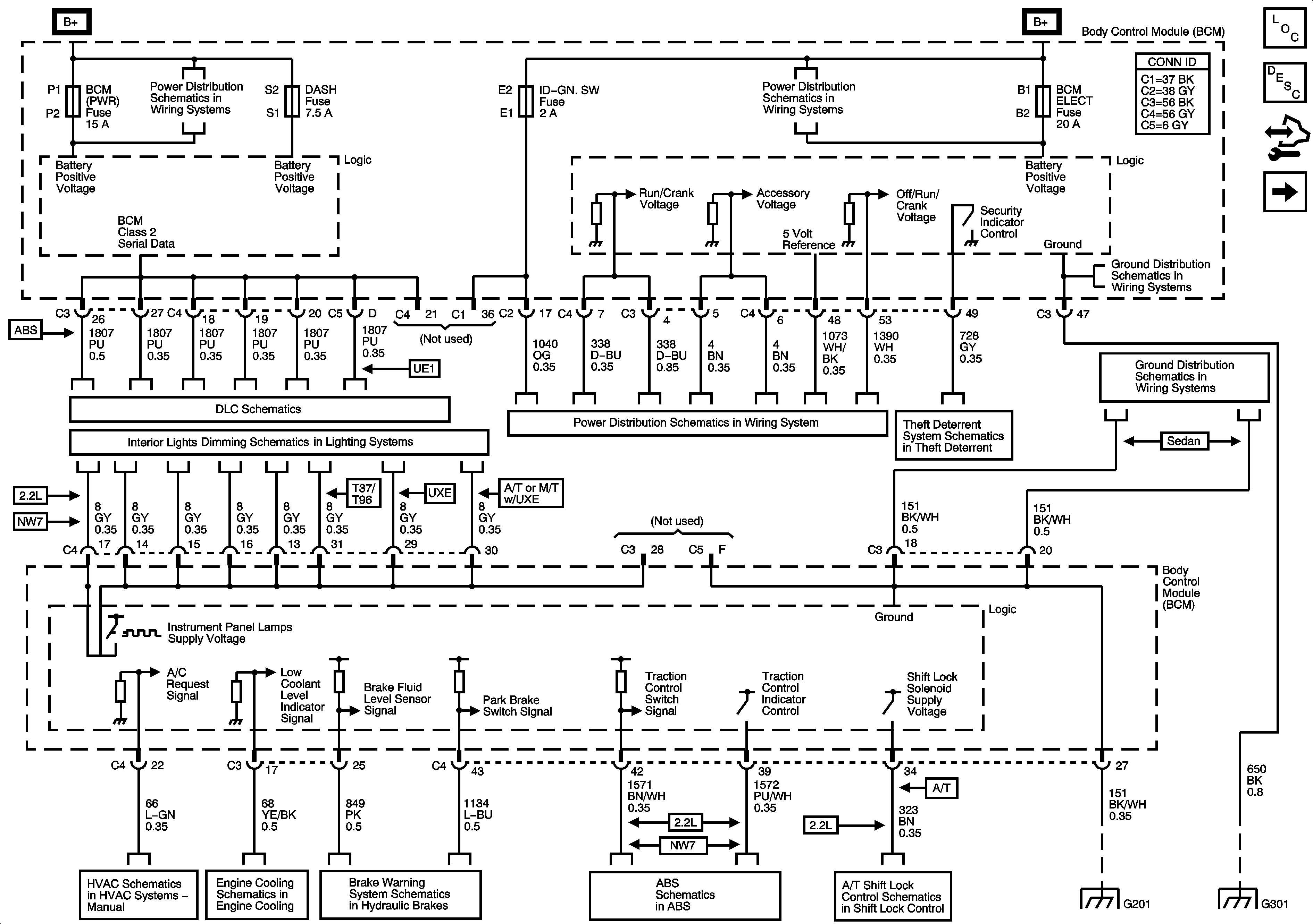
🢒 BCM Power, Ground, and References to Brakes, Lights Dimming, DLC, HVAC, Shift Lock, and Theft Deterrent
BCM Power, Ground, and References to Brakes, Lights Dimming, DLC, HVAC, Shift Lock, and Theft Deterrent
BCM Power, Ground, and References to Brakes, Lights Dimming, DLC, HVAC, Shift Lock, and Theft Deterrent
Master Electrical Component List
Body Control System Description and Operation
Control Module References
References to Lighting - 1 of 2
BCM (PWR), DASH, IP BATT 1, IP BATT 1A, LIGHTER, ONSTAR, PARK, PWR OUTLET, PWR WINDOWS, RADIO (ACC.), RADIO (BATT), SUN ROOF, and WIPER SW Fuses
BCM ELECT, CLUSTER, EPS (60A), FUEL PUMP, HVAC, IGN SW, IP BATT 2, RUN (IGN 3), and STOP Fuses
G301
DLC Power, Ground, Class 2, and Low Speed GM LAN
Controls and Lamps (1 of 2)
Ignition Switch and RUN/CRANK Fuse
Vehicle Theft Deterrent
G201
Air Recirculation Controls - C60
Engine Cooling Schematics - 2.2L
Brake Warning System
Traction Control, DLC, and Indicators
Shift Lock Control Schematics
G201
G301