GM Service Manual Online
For 1990-2009 cars only
Makes
🢒
Chevrolet
🢒
2000
🢒
Chevy C Pickup - 2WD
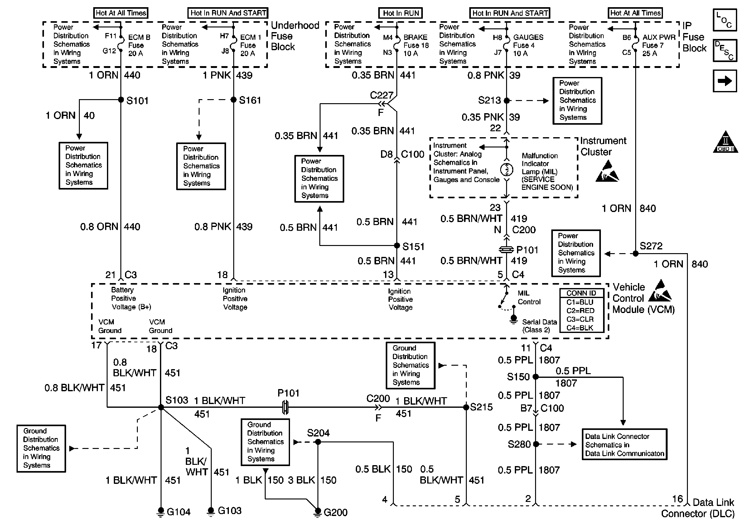
🢒 VCM Power, Ground, MIL, and DLC
VCM Power, Ground, MIL, and DLC
VCM Power, Ground, MIL, and DLC
Engine Controls Components
Vehicle Control Module Description
Ignition Controls
OBD II Symbol Description Notice
LIGHTING and BATTERY Fuses
GAUGES Fuse
Handling ESD Sensitive Parts Notice
STOP/HAZ, RADIO BATT, and AUX PWR Fuses
Cell 50 (2000 C/K)
Handling ESD Sensitive Parts Notice
IGN B Fuse and Ignition Switch
BRAKE and HTR-A/C Fuses
Cell 10: ECM 1 Fuse (5.0L/5.7L)
ECM-B, HORN and A/C COMP Fuses
G103 and G104
G103 and G104
G200 (1 of 4)
Battery, and Underhood Fuse Block
IGN A Fuse and Ignition Switch
IGN A Fuse and Ignition Switch
Gauges