GM Service Manual Online
For 1990-2009 cars only
Makes
🢒
Chevrolet
🢒
2000
🢒
Chevy C Pickup - 2WD
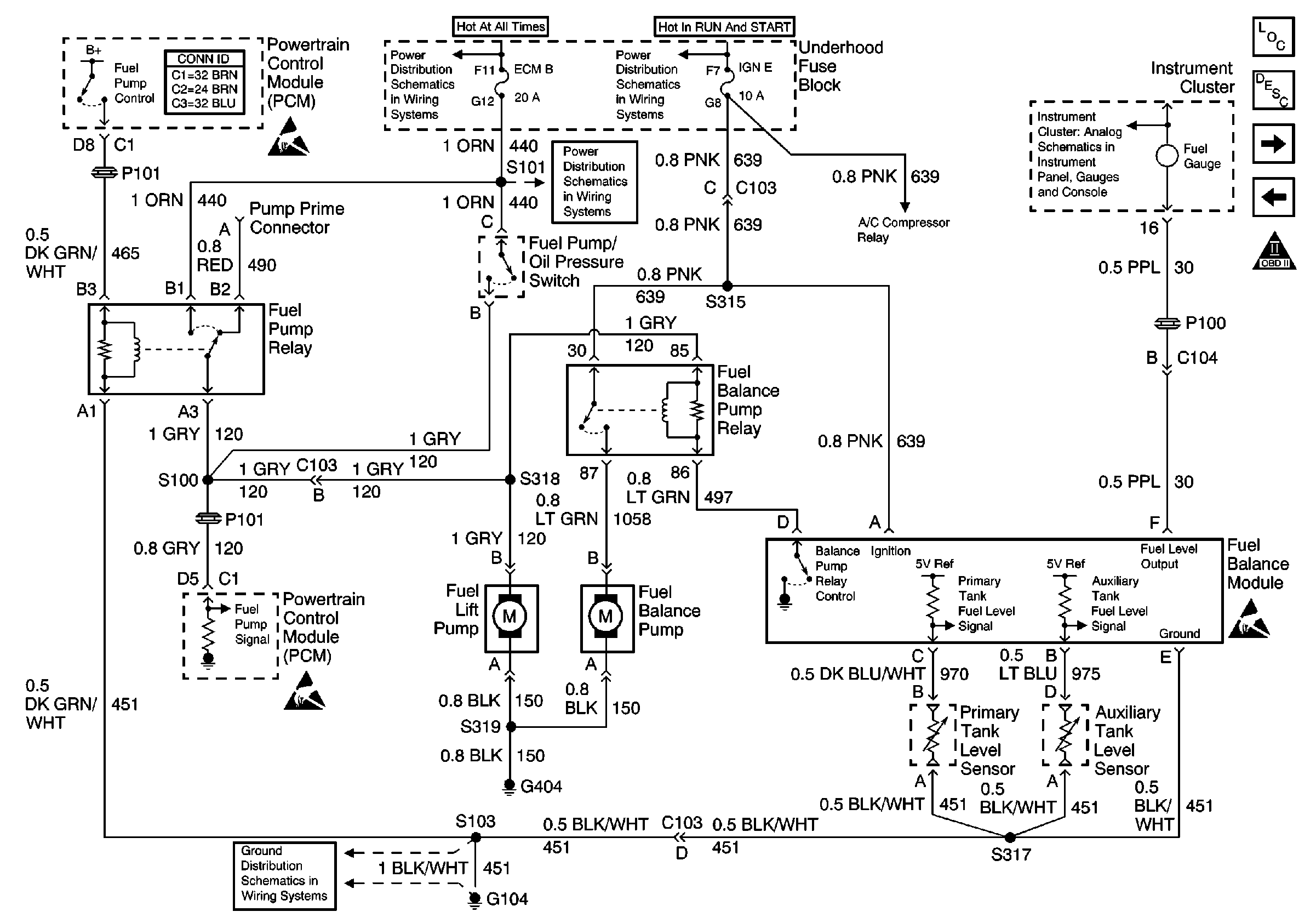
🢒 Fuel Pump Controls - Dual Tanks
Fuel Pump Controls - Dual Tanks
Fuel Pump Controls -- Dual Tanks
Engine Controls Components
Fuel Supply Component Description
Water-in fuel Sensor, Fuel Heater, and Fuel Temperature Sensor
Fuel Pump Control-Single Tank
OBD II Symbol Description Notice
Battery, and Underhood Fuse Block
IGN A Fuse and Ignition Switch
Gauges
ECM-B, HORN and A/C COMP Fuses
Handling ESD Sensitive Parts Notice
Handling ESD Sensitive Parts Notice
Handling ESD Sensitive Parts Notice
G104 Diesel