GM Service Manual Online
For 1990-2009 cars only
Makes
🢒
Chevrolet
🢒
2004
🢒
Optra
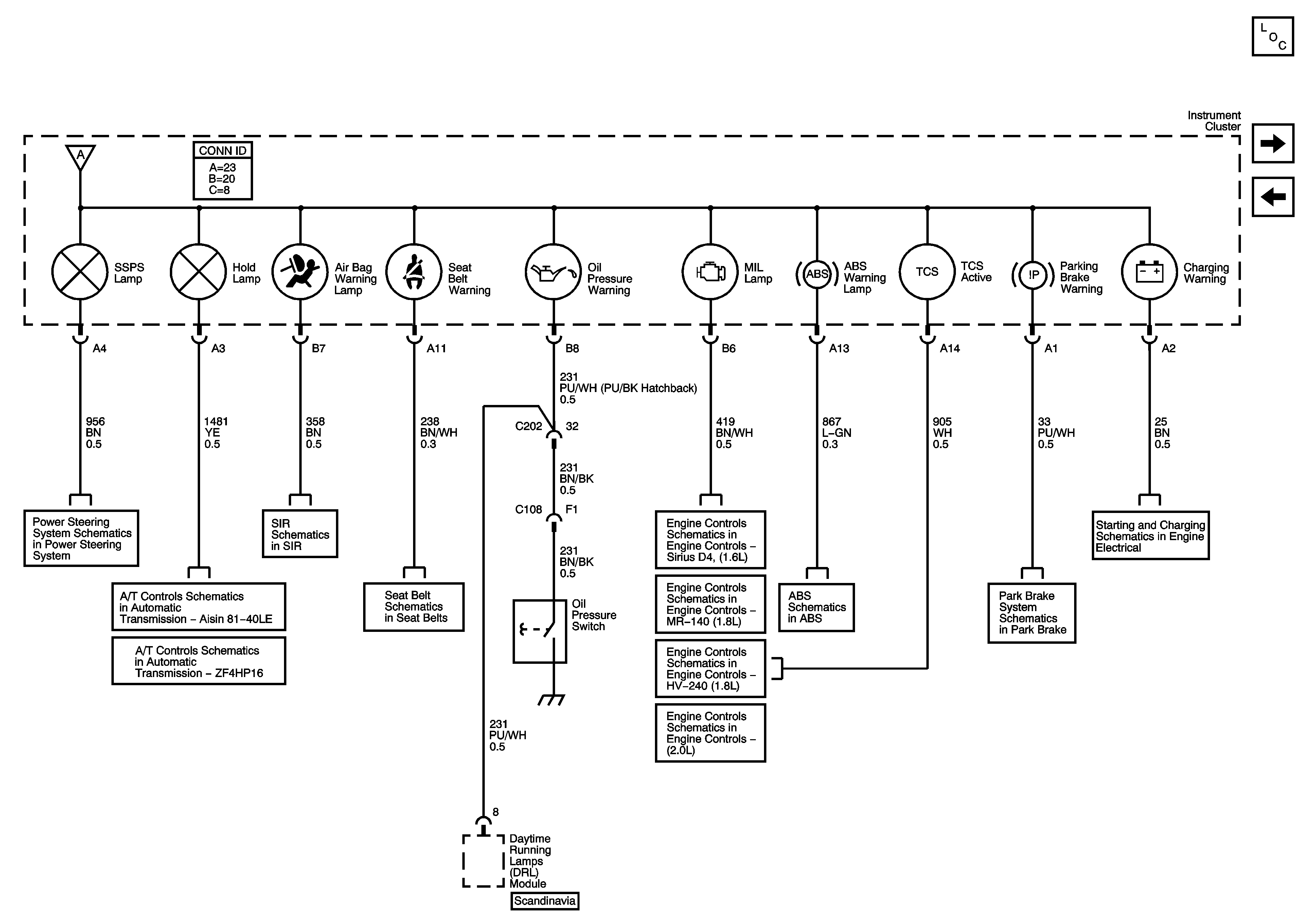
🢒 Power Steering, Shift Program, Air Bag, Seat Belt, Oil Pressure, MIL, ABS, TCS, Parking Brake, and Charging Waring Lamps
Power Steering, Shift Program, Air Bag, Seat Belt, Oil Pressure, MIL, ABS, TCS, Parking Brake, and Charging Waring Lamps
Power Steering, Shift Program, Air Bag, Seat Belt, Oil Pressure, MIL, ABS, TCS, Parking Brake, and Charging Warning Lamps
Master Electrical Component List
I/P Illumination, Door Open and Fog Lamp Indicators
Power, Ground and Gages - 1.8L/2.0L
Variable Effort Steering
Module Power, Ground, Malfunction Indicator Lamp (MIL), Hold Lamp and Serial Data
Power, Ground, Hold Switch and DLC
Power, Ground, DLC, Side Impact Sensors, Front Discriminating Sendors (Duel Firing)
Seat Belts
Module Power, Ground, Serial Data, Malfunction Indicator Lamp (MIL)
Module Power, Ground, Serial Data, Malfunction Indicator Lamp (MIL)
Module Power, Ground, Serial Data, Malfunction Indicator Lamp (MIL)
Module Power, Ground, Serial Data, Malfunction Indicator Lamp (MIL)
Powers, Grounds, Wheel Speed Sensors
Hydraulic Brakes
Starting and Charging