GM Service Manual Online
For 1990-2009 cars only
Makes
🢒
Chevrolet
🢒
2000
🢒
Venture
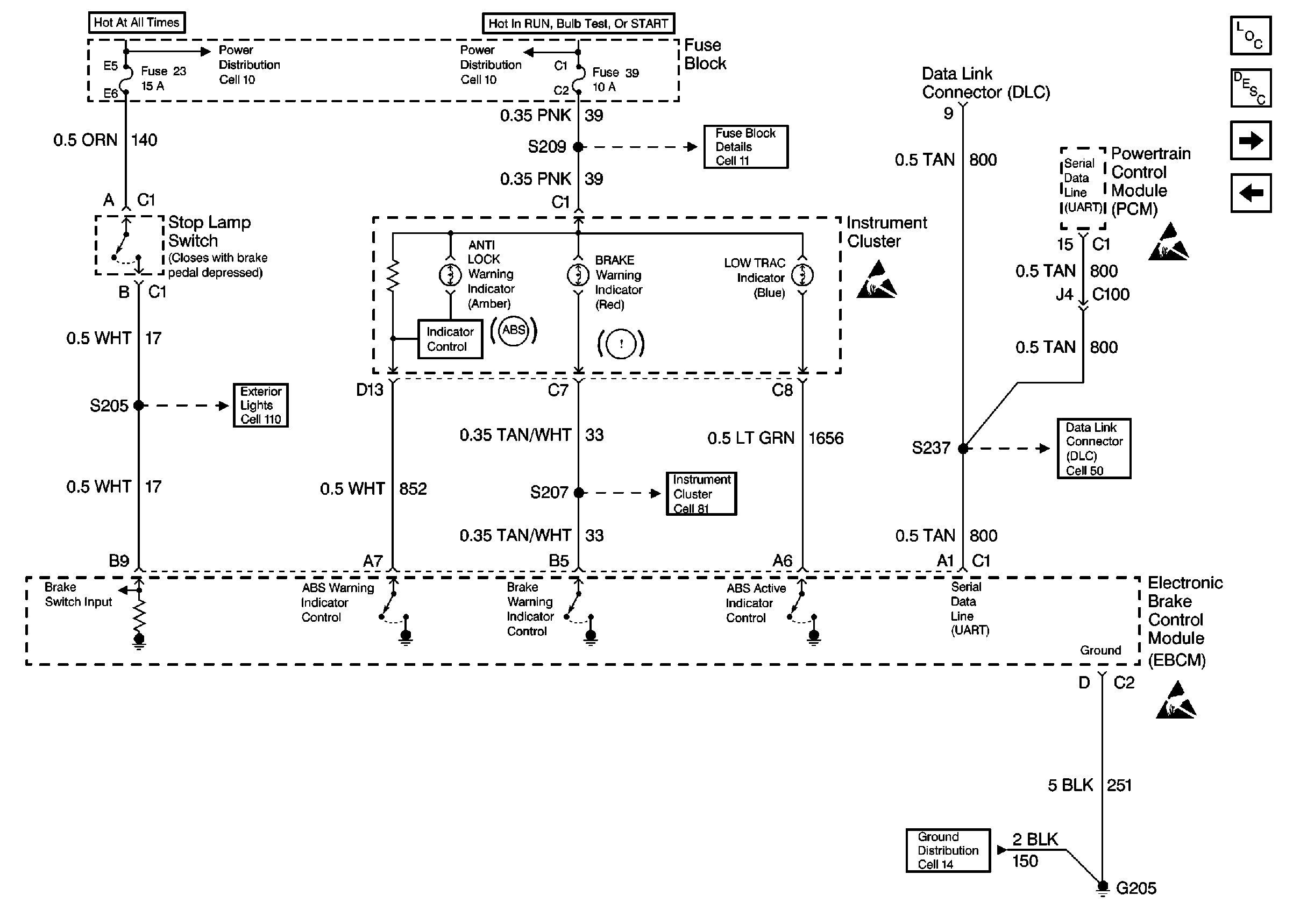
🢒 Cell 44: Power, EBCM, Instrument Cluster
Cell 44: Power, EBCM, Instrument Cluster
Cell 44: Power, EBCM, Instrument Cluster
Cell 10: Generator, Starter, Fusible Links, MaxiFuse® 1, 2 and4
Cell 10: Fuses 12, 21, 30, 33, 39, and 42
Cell 11: Anti-Theft PCM (12), Air Bag (21), Turn Signal (30), and IP Electronics Ignition Feed (39) Fuses
Handling ESD Sensitive Parts Notice
Handling ESD Sensitive Parts Notice
Handling ESD Sensitive Parts Notice
ABS Components
ABS Description
Cell 44: Wheel Speed Sensor, EBCM
Cell 44: Power, EBCM, Brake Modulator
Cell 14: G205 (2 of 2) and G251
Cell 81: Instrument Cluster w/ Analog Speedometer 2 of 4
Cell 110: Power, Stop Lamp/Turn Signal Switch, Hazard Lamp/Turn Signal Lamp Flasher